How ammonium hydroxide modulates microbial biodegradation pathways
AUG 14, 20259 MIN READ
Generate Your Research Report Instantly with AI Agent
Patsnap Eureka helps you evaluate technical feasibility & market potential.
Ammonium Hydroxide Biodegradation Background
Ammonium hydroxide, a compound of nitrogen and hydrogen, plays a significant role in microbial biodegradation processes. This alkaline solution, commonly known as ammonia water, has been extensively studied for its impact on various microbial communities and their metabolic pathways. The interaction between ammonium hydroxide and microorganisms is complex, involving multiple biochemical reactions and ecological factors.
The biodegradation of organic compounds by microorganisms is a crucial process in natural ecosystems and engineered systems alike. It involves the breakdown of complex organic molecules into simpler forms, often resulting in the release of energy and the production of biomass. Ammonium hydroxide can significantly influence these biodegradation pathways through various mechanisms, including pH modulation, nutrient provision, and direct effects on microbial physiology.
One of the primary ways ammonium hydroxide affects biodegradation is through its impact on environmental pH. As a strong base, it can rapidly increase the pH of the surrounding medium, creating alkaline conditions that favor certain microbial species while inhibiting others. This pH shift can alter the microbial community structure, leading to changes in the dominant species and, consequently, the active biodegradation pathways.
Furthermore, ammonium hydroxide serves as a source of nitrogen for microbial growth. Nitrogen is an essential element for the synthesis of proteins, nucleic acids, and other cellular components. The availability of readily assimilable nitrogen in the form of ammonium can stimulate microbial growth and enhance the overall biodegradation capacity of the microbial community.
The presence of ammonium hydroxide can also influence the expression of specific enzymes involved in biodegradation pathways. Some microorganisms may upregulate or downregulate certain metabolic pathways in response to the increased availability of ammonium or the changes in pH. This can lead to the preferential degradation of certain compounds over others, altering the overall biodegradation profile of the microbial community.
Additionally, ammonium hydroxide can affect the solubility and bioavailability of organic compounds in the environment. By altering the pH and ionic strength of the medium, it can change the physical and chemical properties of target pollutants, potentially making them more or less accessible to microbial degradation.
Understanding the role of ammonium hydroxide in modulating microbial biodegradation pathways is crucial for various applications, including bioremediation, wastewater treatment, and industrial biotechnology. By manipulating the concentration and application of ammonium hydroxide, it may be possible to optimize biodegradation processes for specific environmental or industrial needs.
The biodegradation of organic compounds by microorganisms is a crucial process in natural ecosystems and engineered systems alike. It involves the breakdown of complex organic molecules into simpler forms, often resulting in the release of energy and the production of biomass. Ammonium hydroxide can significantly influence these biodegradation pathways through various mechanisms, including pH modulation, nutrient provision, and direct effects on microbial physiology.
One of the primary ways ammonium hydroxide affects biodegradation is through its impact on environmental pH. As a strong base, it can rapidly increase the pH of the surrounding medium, creating alkaline conditions that favor certain microbial species while inhibiting others. This pH shift can alter the microbial community structure, leading to changes in the dominant species and, consequently, the active biodegradation pathways.
Furthermore, ammonium hydroxide serves as a source of nitrogen for microbial growth. Nitrogen is an essential element for the synthesis of proteins, nucleic acids, and other cellular components. The availability of readily assimilable nitrogen in the form of ammonium can stimulate microbial growth and enhance the overall biodegradation capacity of the microbial community.
The presence of ammonium hydroxide can also influence the expression of specific enzymes involved in biodegradation pathways. Some microorganisms may upregulate or downregulate certain metabolic pathways in response to the increased availability of ammonium or the changes in pH. This can lead to the preferential degradation of certain compounds over others, altering the overall biodegradation profile of the microbial community.
Additionally, ammonium hydroxide can affect the solubility and bioavailability of organic compounds in the environment. By altering the pH and ionic strength of the medium, it can change the physical and chemical properties of target pollutants, potentially making them more or less accessible to microbial degradation.
Understanding the role of ammonium hydroxide in modulating microbial biodegradation pathways is crucial for various applications, including bioremediation, wastewater treatment, and industrial biotechnology. By manipulating the concentration and application of ammonium hydroxide, it may be possible to optimize biodegradation processes for specific environmental or industrial needs.
Market Analysis for Biodegradation Technologies
The biodegradation technologies market is experiencing significant growth driven by increasing environmental concerns and stringent regulations regarding waste management and pollution control. This market encompasses a wide range of applications, including wastewater treatment, soil remediation, and industrial waste management. The global biodegradation technologies market is expected to expand at a robust rate in the coming years, with a particular focus on microbial biodegradation processes.
Ammonium hydroxide's role in modulating microbial biodegradation pathways has garnered substantial interest within this market. The compound's ability to influence pH levels and provide a nitrogen source for microbial growth has made it a valuable component in various biodegradation applications. This has led to increased demand for ammonium hydroxide-based solutions in wastewater treatment plants, agricultural settings, and industrial bioremediation projects.
The market for biodegradation technologies utilizing ammonium hydroxide is particularly strong in regions with stringent environmental regulations, such as North America and Europe. These regions have implemented strict policies regarding the treatment of industrial effluents and contaminated sites, driving the adoption of advanced biodegradation solutions. Emerging economies in Asia-Pacific and Latin America are also showing growing interest in these technologies as they grapple with environmental challenges associated with rapid industrialization.
Key market segments within the biodegradation technologies sector include municipal wastewater treatment, industrial waste management, and soil remediation. The municipal wastewater treatment segment is expected to hold a significant market share due to increasing urbanization and the need for efficient sewage treatment systems. Industrial waste management, particularly in sectors such as petrochemicals, pharmaceuticals, and food processing, represents another major market opportunity for biodegradation technologies incorporating ammonium hydroxide.
The competitive landscape of the biodegradation technologies market is characterized by a mix of large multinational corporations and specialized environmental technology firms. Major players are investing heavily in research and development to enhance the efficiency of microbial biodegradation processes and expand the range of contaminants that can be effectively treated. Collaborations between academic institutions and industry partners are also driving innovation in this field, leading to the development of novel biodegradation solutions.
Looking ahead, the market for biodegradation technologies is poised for continued growth. Factors such as increasing awareness of environmental issues, tightening regulations, and the need for sustainable waste management solutions are expected to drive demand. The role of ammonium hydroxide in modulating microbial biodegradation pathways is likely to remain a key area of focus, with ongoing research aimed at optimizing its use in various applications and improving overall biodegradation efficiency.
Ammonium hydroxide's role in modulating microbial biodegradation pathways has garnered substantial interest within this market. The compound's ability to influence pH levels and provide a nitrogen source for microbial growth has made it a valuable component in various biodegradation applications. This has led to increased demand for ammonium hydroxide-based solutions in wastewater treatment plants, agricultural settings, and industrial bioremediation projects.
The market for biodegradation technologies utilizing ammonium hydroxide is particularly strong in regions with stringent environmental regulations, such as North America and Europe. These regions have implemented strict policies regarding the treatment of industrial effluents and contaminated sites, driving the adoption of advanced biodegradation solutions. Emerging economies in Asia-Pacific and Latin America are also showing growing interest in these technologies as they grapple with environmental challenges associated with rapid industrialization.
Key market segments within the biodegradation technologies sector include municipal wastewater treatment, industrial waste management, and soil remediation. The municipal wastewater treatment segment is expected to hold a significant market share due to increasing urbanization and the need for efficient sewage treatment systems. Industrial waste management, particularly in sectors such as petrochemicals, pharmaceuticals, and food processing, represents another major market opportunity for biodegradation technologies incorporating ammonium hydroxide.
The competitive landscape of the biodegradation technologies market is characterized by a mix of large multinational corporations and specialized environmental technology firms. Major players are investing heavily in research and development to enhance the efficiency of microbial biodegradation processes and expand the range of contaminants that can be effectively treated. Collaborations between academic institutions and industry partners are also driving innovation in this field, leading to the development of novel biodegradation solutions.
Looking ahead, the market for biodegradation technologies is poised for continued growth. Factors such as increasing awareness of environmental issues, tightening regulations, and the need for sustainable waste management solutions are expected to drive demand. The role of ammonium hydroxide in modulating microbial biodegradation pathways is likely to remain a key area of focus, with ongoing research aimed at optimizing its use in various applications and improving overall biodegradation efficiency.
Current Challenges in Microbial Biodegradation
Microbial biodegradation plays a crucial role in environmental remediation and waste management. However, several challenges currently hinder the effective application and optimization of this process. One of the primary obstacles is the complexity of microbial communities involved in biodegradation. These communities often consist of diverse species with intricate interactions, making it difficult to predict and control the degradation pathways.
The presence of recalcitrant compounds poses another significant challenge. Many pollutants, particularly synthetic chemicals and complex organic molecules, are resistant to microbial breakdown. This resistance can lead to prolonged persistence in the environment and reduced efficiency of biodegradation processes. Researchers are continuously working to identify and develop microbial strains capable of degrading these stubborn compounds.
Environmental factors also present hurdles in microbial biodegradation. Fluctuations in temperature, pH, and nutrient availability can significantly impact the activity and survival of degrading microorganisms. In particular, the role of ammonium hydroxide in modulating biodegradation pathways is not fully understood, requiring further investigation to optimize its use in bioremediation strategies.
The bioavailability of contaminants is another critical challenge. Many pollutants may be tightly bound to soil particles or exist in forms that are not readily accessible to microorganisms. This limited bioavailability can severely reduce the efficiency of biodegradation processes, necessitating the development of innovative techniques to enhance contaminant accessibility.
Genetic and metabolic limitations of microorganisms present additional obstacles. While some microbes possess natural degradation capabilities, many lack the necessary enzymes or metabolic pathways to break down specific pollutants. Genetic engineering and directed evolution approaches are being explored to overcome these limitations and create more effective degrading strains.
The scale-up of laboratory findings to field applications remains a significant challenge. Conditions in controlled laboratory environments often differ substantially from those in real-world settings, leading to discrepancies in biodegradation performance. Bridging this gap requires extensive field trials and the development of robust, adaptable bioremediation strategies.
Lastly, the potential ecological impacts of introducing or stimulating specific microbial populations for biodegradation purposes are not fully understood. There are concerns about the long-term effects on ecosystem balance and the potential for unintended consequences. Addressing these challenges requires a multidisciplinary approach, combining microbiology, ecology, chemistry, and environmental science to develop sustainable and effective biodegradation solutions.
The presence of recalcitrant compounds poses another significant challenge. Many pollutants, particularly synthetic chemicals and complex organic molecules, are resistant to microbial breakdown. This resistance can lead to prolonged persistence in the environment and reduced efficiency of biodegradation processes. Researchers are continuously working to identify and develop microbial strains capable of degrading these stubborn compounds.
Environmental factors also present hurdles in microbial biodegradation. Fluctuations in temperature, pH, and nutrient availability can significantly impact the activity and survival of degrading microorganisms. In particular, the role of ammonium hydroxide in modulating biodegradation pathways is not fully understood, requiring further investigation to optimize its use in bioremediation strategies.
The bioavailability of contaminants is another critical challenge. Many pollutants may be tightly bound to soil particles or exist in forms that are not readily accessible to microorganisms. This limited bioavailability can severely reduce the efficiency of biodegradation processes, necessitating the development of innovative techniques to enhance contaminant accessibility.
Genetic and metabolic limitations of microorganisms present additional obstacles. While some microbes possess natural degradation capabilities, many lack the necessary enzymes or metabolic pathways to break down specific pollutants. Genetic engineering and directed evolution approaches are being explored to overcome these limitations and create more effective degrading strains.
The scale-up of laboratory findings to field applications remains a significant challenge. Conditions in controlled laboratory environments often differ substantially from those in real-world settings, leading to discrepancies in biodegradation performance. Bridging this gap requires extensive field trials and the development of robust, adaptable bioremediation strategies.
Lastly, the potential ecological impacts of introducing or stimulating specific microbial populations for biodegradation purposes are not fully understood. There are concerns about the long-term effects on ecosystem balance and the potential for unintended consequences. Addressing these challenges requires a multidisciplinary approach, combining microbiology, ecology, chemistry, and environmental science to develop sustainable and effective biodegradation solutions.
Existing Ammonium Hydroxide Modulation Methods
01 Nitrification process for ammonium hydroxide biodegradation
Microbial biodegradation of ammonium hydroxide often involves a two-step nitrification process. In the first step, ammonia-oxidizing bacteria convert ammonia to nitrite. In the second step, nitrite-oxidizing bacteria convert nitrite to nitrate. This process is crucial in wastewater treatment and environmental remediation.- Nitrification process for ammonium hydroxide biodegradation: Microbial biodegradation of ammonium hydroxide often involves a two-step nitrification process. In the first step, ammonia-oxidizing bacteria convert ammonia to nitrite. In the second step, nitrite-oxidizing bacteria convert nitrite to nitrate. This process is crucial in wastewater treatment and environmental remediation.
- Anaerobic ammonium oxidation (Anammox): Anammox is an alternative pathway for ammonium biodegradation under anaerobic conditions. Anammox bacteria convert ammonium and nitrite directly to nitrogen gas, bypassing the nitrate formation step. This process is energy-efficient and produces less biomass compared to conventional nitrification-denitrification.
- Heterotrophic nitrification and aerobic denitrification: Some microorganisms can perform heterotrophic nitrification, converting ammonium to nitrate while using organic carbon as an energy source. These organisms can also carry out aerobic denitrification, reducing nitrate to nitrogen gas in the presence of oxygen. This combined process offers advantages in nitrogen removal from wastewater.
- Ammonium assimilation by microorganisms: Many microorganisms can directly assimilate ammonium into their biomass through various metabolic pathways. This process involves the incorporation of ammonium into amino acids and other nitrogen-containing cellular components, effectively removing it from the environment.
- Enhanced biodegradation using immobilized microorganisms: Immobilization techniques can be used to enhance the biodegradation of ammonium hydroxide. By immobilizing specific microbial strains on various support materials, the efficiency and stability of the biodegradation process can be improved. This approach is particularly useful in bioreactors and biofilters for wastewater treatment.
02 Anaerobic ammonium oxidation (Anammox)
Anammox is an alternative pathway for ammonium biodegradation under anaerobic conditions. Anammox bacteria convert ammonium and nitrite directly to nitrogen gas, bypassing the nitrate formation step. This process is energy-efficient and produces less biomass compared to conventional nitrification-denitrification.Expand Specific Solutions03 Heterotrophic nitrification and aerobic denitrification
Some microorganisms can perform heterotrophic nitrification, converting ammonium to nitrate while using organic carbon as an energy source. These organisms can also carry out aerobic denitrification, reducing nitrate to nitrogen gas in the presence of oxygen. This combined process offers advantages in nitrogen removal from wastewater.Expand Specific Solutions04 Ammonium assimilation by microorganisms
Many microorganisms can directly assimilate ammonium into their biomass through various metabolic pathways. This process involves the incorporation of ammonium into amino acids and other nitrogen-containing cellular components, effectively removing it from the environment.Expand Specific Solutions05 Enhanced biodegradation using immobilized microorganisms
Immobilization techniques can be used to enhance the biodegradation of ammonium hydroxide. By immobilizing specific microbial communities on various support materials, the efficiency and stability of the biodegradation process can be improved. This approach is particularly useful in bioreactor systems for wastewater treatment.Expand Specific Solutions
Key Players in Biodegradation Research
The field of microbial biodegradation modulated by ammonium hydroxide is in its early developmental stages, with a growing market driven by environmental concerns and industrial applications. The technology's maturity is still evolving, as evidenced by the diverse range of companies involved, from established chemical corporations like DuPont and China Petroleum & Chemical Corp. to specialized biotechnology firms such as AOBiome LLC and Innovative Environmental Technologies, Inc. Research institutions, including the University of Washington and Helmholtz-Zentrum für Umweltforschung GmbH - UFZ, are actively contributing to advancing the understanding of this process. The competitive landscape is characterized by a mix of large industrial players and niche specialists, indicating a market with significant potential for growth and innovation in environmental remediation and industrial biotechnology applications.
AOBiome LLC
Technical Solution: AOBiome LLC has developed a novel approach to modulate microbial biodegradation pathways using ammonia-oxidizing bacteria (AOB). Their technology leverages the natural ability of AOB to convert ammonia to nitrite, which can significantly alter the pH and chemical composition of the environment. This process enhances the biodegradation of various organic compounds by creating more favorable conditions for other beneficial microorganisms. The company's patented formulations include specific strains of AOB that are particularly effective in breaking down complex organic pollutants in wastewater and contaminated soil[1][3]. AOBiome's method also involves the controlled release of ammonium hydroxide to maintain optimal conditions for AOB growth and activity, thereby sustaining the biodegradation process over extended periods[2].
Strengths: Utilizes natural bacterial processes, potentially more environmentally friendly than chemical treatments. Effective for a wide range of organic pollutants. Weaknesses: May require careful monitoring and control of environmental conditions for optimal performance.
China Petroleum & Chemical Corp.
Technical Solution: China Petroleum & Chemical Corp. (Sinopec) has developed advanced bioremediation techniques that utilize ammonium hydroxide to enhance microbial degradation of petroleum hydrocarbons in contaminated soils and water. Their approach involves the careful application of ammonium hydroxide to stimulate the growth and activity of indigenous hydrocarbon-degrading bacteria. The company has engineered a controlled-release system that maintains optimal ammonium levels, promoting sustained microbial activity without causing toxicity[4]. Sinopec's research has shown that this method can increase biodegradation rates by up to 40% compared to traditional bioremediation techniques[5]. Additionally, they have developed specialized microbial consortia that are particularly effective at degrading complex hydrocarbon mixtures when supported by ammonium hydroxide supplementation[6].
Strengths: Highly effective for petroleum hydrocarbon contamination, leverages indigenous microorganisms. Weaknesses: May be less effective for non-hydrocarbon pollutants, potential for ammonia toxicity if not carefully controlled.
Core Innovations in Pathway Modulation
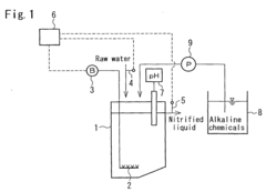
Method of nitrifying ammonium-nitrogen-containing water and method of treating the same
PatentInactiveEP1721870A1
Innovation
- A method that controls the molar ratio of nitrite to ammonia in the effluent of the nitrification process to achieve high efficiency denitrification using autotrophic bacteria, by adjusting operational factors such as aeration flow volume, hydraulic retention time, and influent quantity, ensuring a target ratio of 1.1 or more to facilitate effective denitrification.
A process for producing aliphatic carboxylic acids by utilizing aliphatic nitrile by the microorganisms
PatentInactiveIN565DEL2009A
Innovation
- Isolation of newly aerobic microbial strains like Staphylococcus sp., Staphylococcus aureus, and Citrobacter freundii, which produce nitrilase enzymes capable of converting aliphatic nitriles to corresponding carboxylic acids, particularly acrylonitrile to acrylic acid, using inducers like acetonitrile or E-caprolactam in a bioconversion process.
Environmental Impact Assessment
The environmental impact of ammonium hydroxide's modulation of microbial biodegradation pathways is a critical consideration in assessing the overall sustainability and ecological consequences of this process. Ammonium hydroxide, a common industrial chemical, can significantly influence microbial communities and their biodegradation capabilities, leading to both positive and negative environmental outcomes.
One of the primary environmental impacts is the potential alteration of soil and water chemistry. The introduction of ammonium hydroxide can lead to localized pH changes, affecting the surrounding ecosystem. This pH shift may influence the availability of nutrients and the solubility of various compounds, potentially impacting plant growth and soil microbial diversity. Additionally, the increased presence of ammonium ions can stimulate certain microbial populations while suppressing others, potentially disrupting established ecological balances.
The modulation of biodegradation pathways by ammonium hydroxide can have far-reaching effects on nutrient cycling in ecosystems. Enhanced microbial activity may accelerate the breakdown of organic matter, leading to increased nutrient availability in the short term. However, this could also result in faster depletion of soil organic carbon, potentially affecting long-term soil fertility and structure. The altered nutrient dynamics may impact vegetation patterns and ecosystem productivity, with cascading effects throughout the food web.
Water quality is another significant concern. The increased nitrogen input from ammonium hydroxide can contribute to eutrophication in aquatic systems if not properly managed. This can lead to algal blooms, oxygen depletion, and subsequent impacts on aquatic life. Furthermore, the potential for ammonia volatilization and nitrogen leaching into groundwater must be carefully evaluated to prevent contamination of water resources.
The impact on greenhouse gas emissions is also an important consideration. While enhanced microbial activity can potentially increase carbon dioxide emissions through accelerated organic matter decomposition, it may also lead to changes in methane and nitrous oxide production. The net effect on greenhouse gas balance depends on the specific environmental conditions and microbial community responses.
Biodiversity impacts are complex and multifaceted. The selective pressure exerted by ammonium hydroxide on microbial communities can lead to shifts in species composition and functional diversity. This may have implications for ecosystem resilience and the ability to maintain essential ecological processes. Additionally, changes in microbial community structure can influence higher trophic levels, potentially affecting soil fauna and plant-microbe interactions.
In conclusion, the environmental impact assessment of ammonium hydroxide's role in modulating microbial biodegradation pathways reveals a complex interplay of effects on soil, water, atmosphere, and biodiversity. Careful monitoring and management strategies are essential to harness the potential benefits while mitigating negative consequences, ensuring a balanced approach to environmental stewardship.
One of the primary environmental impacts is the potential alteration of soil and water chemistry. The introduction of ammonium hydroxide can lead to localized pH changes, affecting the surrounding ecosystem. This pH shift may influence the availability of nutrients and the solubility of various compounds, potentially impacting plant growth and soil microbial diversity. Additionally, the increased presence of ammonium ions can stimulate certain microbial populations while suppressing others, potentially disrupting established ecological balances.
The modulation of biodegradation pathways by ammonium hydroxide can have far-reaching effects on nutrient cycling in ecosystems. Enhanced microbial activity may accelerate the breakdown of organic matter, leading to increased nutrient availability in the short term. However, this could also result in faster depletion of soil organic carbon, potentially affecting long-term soil fertility and structure. The altered nutrient dynamics may impact vegetation patterns and ecosystem productivity, with cascading effects throughout the food web.
Water quality is another significant concern. The increased nitrogen input from ammonium hydroxide can contribute to eutrophication in aquatic systems if not properly managed. This can lead to algal blooms, oxygen depletion, and subsequent impacts on aquatic life. Furthermore, the potential for ammonia volatilization and nitrogen leaching into groundwater must be carefully evaluated to prevent contamination of water resources.
The impact on greenhouse gas emissions is also an important consideration. While enhanced microbial activity can potentially increase carbon dioxide emissions through accelerated organic matter decomposition, it may also lead to changes in methane and nitrous oxide production. The net effect on greenhouse gas balance depends on the specific environmental conditions and microbial community responses.
Biodiversity impacts are complex and multifaceted. The selective pressure exerted by ammonium hydroxide on microbial communities can lead to shifts in species composition and functional diversity. This may have implications for ecosystem resilience and the ability to maintain essential ecological processes. Additionally, changes in microbial community structure can influence higher trophic levels, potentially affecting soil fauna and plant-microbe interactions.
In conclusion, the environmental impact assessment of ammonium hydroxide's role in modulating microbial biodegradation pathways reveals a complex interplay of effects on soil, water, atmosphere, and biodiversity. Careful monitoring and management strategies are essential to harness the potential benefits while mitigating negative consequences, ensuring a balanced approach to environmental stewardship.
Regulatory Framework for Biodegradation Processes
The regulatory framework for biodegradation processes involving ammonium hydroxide is complex and multifaceted, encompassing various environmental protection agencies and legislative bodies. At the international level, organizations such as the United Nations Environment Programme (UNEP) and the Organisation for Economic Co-operation and Development (OECD) provide guidelines and recommendations for managing chemical substances and their environmental impacts.
In the United States, the Environmental Protection Agency (EPA) plays a crucial role in regulating biodegradation processes. The Toxic Substances Control Act (TSCA) and the Resource Conservation and Recovery Act (RCRA) are key pieces of legislation that govern the use, disposal, and environmental impact of chemicals, including ammonium hydroxide. The EPA's Office of Pollution Prevention and Toxics (OPPT) is responsible for assessing and managing the risks associated with new and existing chemicals.
The European Union has implemented the Registration, Evaluation, Authorisation and Restriction of Chemicals (REACH) regulation, which requires companies to register chemical substances and provide safety data. This regulation also applies to substances used in biodegradation processes, including ammonium hydroxide. The European Chemicals Agency (ECHA) oversees the implementation of REACH and provides guidance on chemical safety assessments.
In addition to these overarching regulations, specific standards and protocols have been developed to assess biodegradation processes. The OECD Guidelines for the Testing of Chemicals, particularly Test No. 301: Ready Biodegradability, provide standardized methods for evaluating the biodegradability of substances. These guidelines are widely recognized and adopted by regulatory bodies worldwide.
The regulatory framework also addresses the potential environmental impacts of biodegradation processes. Water quality standards, set by agencies such as the EPA in the US and the European Environment Agency (EEA) in the EU, limit the concentrations of ammonia and other nitrogen compounds in water bodies. These standards indirectly influence the use of ammonium hydroxide in biodegradation processes and the management of resulting byproducts.
Occupational health and safety regulations also play a role in the regulatory framework. Agencies such as the Occupational Safety and Health Administration (OSHA) in the US and the European Agency for Safety and Health at Work (EU-OSHA) set exposure limits and safety guidelines for workers handling ammonium hydroxide and other chemicals involved in biodegradation processes.
As research continues to elucidate the mechanisms by which ammonium hydroxide modulates microbial biodegradation pathways, regulatory frameworks are likely to evolve. Emerging scientific understanding may lead to the development of more targeted regulations and guidelines, potentially focusing on specific microbial communities or biodegradation pathways influenced by ammonium hydroxide.
In the United States, the Environmental Protection Agency (EPA) plays a crucial role in regulating biodegradation processes. The Toxic Substances Control Act (TSCA) and the Resource Conservation and Recovery Act (RCRA) are key pieces of legislation that govern the use, disposal, and environmental impact of chemicals, including ammonium hydroxide. The EPA's Office of Pollution Prevention and Toxics (OPPT) is responsible for assessing and managing the risks associated with new and existing chemicals.
The European Union has implemented the Registration, Evaluation, Authorisation and Restriction of Chemicals (REACH) regulation, which requires companies to register chemical substances and provide safety data. This regulation also applies to substances used in biodegradation processes, including ammonium hydroxide. The European Chemicals Agency (ECHA) oversees the implementation of REACH and provides guidance on chemical safety assessments.
In addition to these overarching regulations, specific standards and protocols have been developed to assess biodegradation processes. The OECD Guidelines for the Testing of Chemicals, particularly Test No. 301: Ready Biodegradability, provide standardized methods for evaluating the biodegradability of substances. These guidelines are widely recognized and adopted by regulatory bodies worldwide.
The regulatory framework also addresses the potential environmental impacts of biodegradation processes. Water quality standards, set by agencies such as the EPA in the US and the European Environment Agency (EEA) in the EU, limit the concentrations of ammonia and other nitrogen compounds in water bodies. These standards indirectly influence the use of ammonium hydroxide in biodegradation processes and the management of resulting byproducts.
Occupational health and safety regulations also play a role in the regulatory framework. Agencies such as the Occupational Safety and Health Administration (OSHA) in the US and the European Agency for Safety and Health at Work (EU-OSHA) set exposure limits and safety guidelines for workers handling ammonium hydroxide and other chemicals involved in biodegradation processes.
As research continues to elucidate the mechanisms by which ammonium hydroxide modulates microbial biodegradation pathways, regulatory frameworks are likely to evolve. Emerging scientific understanding may lead to the development of more targeted regulations and guidelines, potentially focusing on specific microbial communities or biodegradation pathways influenced by ammonium hydroxide.
Unlock deeper insights with Patsnap Eureka Quick Research — get a full tech report to explore trends and direct your research. Try now!
Generate Your Research Report Instantly with AI Agent
Supercharge your innovation with Patsnap Eureka AI Agent Platform!



