Why Are Photonic Neural Networks Vital in Aerospace Engineering?
OCT 1, 202510 MIN READ
Generate Your Research Report Instantly with AI Agent
Patsnap Eureka helps you evaluate technical feasibility & market potential.
Photonic Neural Networks in Aerospace: Background and Objectives
Photonic neural networks represent a revolutionary paradigm in computing technology, merging the principles of optical physics with neural network architectures. The evolution of this technology can be traced back to the early conceptual work in the 1980s, but significant practical advancements have only materialized in the past decade with breakthroughs in integrated photonics and nanofabrication techniques. The trajectory of development has accelerated dramatically since 2015, with research institutions and aerospace companies increasingly recognizing the transformative potential of photonic computing for high-stakes aerospace applications.
The aerospace industry faces unique computational challenges that conventional electronic systems struggle to address efficiently. These include real-time processing of massive sensor data streams, complex flight dynamics calculations, and mission-critical decision-making under strict power and weight constraints. Traditional electronic neural networks, while powerful, are fundamentally limited by electronic bottlenecks, heat generation, and susceptibility to radiation in space environments.
Photonic neural networks aim to overcome these limitations by leveraging light's inherent parallelism and energy efficiency. The primary technical objectives in this domain include achieving orders-of-magnitude improvements in computational speed and energy efficiency, developing radiation-hardened computing platforms capable of withstanding the harsh conditions of space, and creating ultra-compact, lightweight systems suitable for integration into aerospace vehicles with severe space and weight constraints.
Current research trends indicate a convergence toward hybrid electro-optical systems that leverage the strengths of both paradigms. These systems utilize photonics for the most computation-intensive neural network operations while maintaining electronic interfaces for compatibility with existing aerospace systems. This approach represents a pragmatic path toward adoption while pure photonic solutions continue to mature.
The strategic importance of photonic neural networks extends beyond performance metrics. As aerospace systems become increasingly autonomous, the demand for onboard intelligence that can operate independently of ground-based computing resources grows exponentially. Photonic neural networks promise to enable sophisticated AI capabilities directly within aerospace platforms, from satellite constellations to deep space probes and advanced aircraft.
Looking forward, the technology roadmap for photonic neural networks in aerospace applications focuses on three primary vectors: miniaturization for space-constrained platforms, radiation resistance for extended operation in space environments, and architectural innovations that maximize the inherent advantages of optical computing while minimizing the need for optical-electronic conversions that introduce latency and energy inefficiencies.
The aerospace industry faces unique computational challenges that conventional electronic systems struggle to address efficiently. These include real-time processing of massive sensor data streams, complex flight dynamics calculations, and mission-critical decision-making under strict power and weight constraints. Traditional electronic neural networks, while powerful, are fundamentally limited by electronic bottlenecks, heat generation, and susceptibility to radiation in space environments.
Photonic neural networks aim to overcome these limitations by leveraging light's inherent parallelism and energy efficiency. The primary technical objectives in this domain include achieving orders-of-magnitude improvements in computational speed and energy efficiency, developing radiation-hardened computing platforms capable of withstanding the harsh conditions of space, and creating ultra-compact, lightweight systems suitable for integration into aerospace vehicles with severe space and weight constraints.
Current research trends indicate a convergence toward hybrid electro-optical systems that leverage the strengths of both paradigms. These systems utilize photonics for the most computation-intensive neural network operations while maintaining electronic interfaces for compatibility with existing aerospace systems. This approach represents a pragmatic path toward adoption while pure photonic solutions continue to mature.
The strategic importance of photonic neural networks extends beyond performance metrics. As aerospace systems become increasingly autonomous, the demand for onboard intelligence that can operate independently of ground-based computing resources grows exponentially. Photonic neural networks promise to enable sophisticated AI capabilities directly within aerospace platforms, from satellite constellations to deep space probes and advanced aircraft.
Looking forward, the technology roadmap for photonic neural networks in aerospace applications focuses on three primary vectors: miniaturization for space-constrained platforms, radiation resistance for extended operation in space environments, and architectural innovations that maximize the inherent advantages of optical computing while minimizing the need for optical-electronic conversions that introduce latency and energy inefficiencies.
Market Demand Analysis for Aerospace Photonic Computing
The aerospace industry is experiencing a significant shift towards more advanced computational systems to meet the increasing demands of modern aircraft and spacecraft operations. The market for photonic computing in aerospace applications is projected to grow substantially over the next decade, driven by several key factors that highlight the critical need for this technology.
Primarily, there is an escalating demand for real-time data processing capabilities in aerospace systems. Modern aircraft generate terabytes of sensor data that must be processed instantaneously for navigation, threat detection, and autonomous operation. Traditional electronic computing systems are approaching their physical limits in meeting these requirements, creating a market gap that photonic neural networks are uniquely positioned to fill.
The defense and space exploration sectors represent the largest current market segments for aerospace photonic computing. Military applications require sophisticated signal processing for radar systems, electronic warfare, and secure communications—all areas where photonic neural networks offer substantial advantages in processing speed and energy efficiency. NASA and other space agencies are increasingly investing in photonic technologies for satellite communications and deep space missions where computational efficiency is paramount.
Commercial aviation represents another rapidly growing market segment. Airlines and aircraft manufacturers are seeking more efficient flight management systems, enhanced safety features, and reduced operational costs. Photonic computing offers solutions through more efficient route optimization, weather prediction, and predictive maintenance capabilities that can significantly reduce fuel consumption and maintenance downtime.
Market analysis indicates that North America currently leads in aerospace photonic computing investments, followed by Europe and Asia-Pacific regions. The global market value for photonic neural networks in aerospace applications is expected to grow at a compound annual growth rate exceeding 20% through 2030, reflecting the technology's strategic importance to the industry.
A significant market driver is the increasing focus on sustainable aviation. As environmental regulations tighten globally, aerospace companies are under pressure to develop more fuel-efficient aircraft. Photonic computing enables more sophisticated aerodynamic modeling and real-time flight optimization that can substantially reduce carbon emissions.
The market is further stimulated by the emergence of urban air mobility and autonomous aircraft concepts, which require unprecedented levels of computational power in compact, energy-efficient packages. These applications demand the processing capabilities that only photonic neural networks can realistically provide within the strict weight and power constraints of aerial vehicles.
Despite strong market potential, adoption barriers exist, including high initial investment costs and integration challenges with existing systems. However, as manufacturing scales and the technology matures, these barriers are expected to diminish, accelerating market penetration across all aerospace sectors.
Primarily, there is an escalating demand for real-time data processing capabilities in aerospace systems. Modern aircraft generate terabytes of sensor data that must be processed instantaneously for navigation, threat detection, and autonomous operation. Traditional electronic computing systems are approaching their physical limits in meeting these requirements, creating a market gap that photonic neural networks are uniquely positioned to fill.
The defense and space exploration sectors represent the largest current market segments for aerospace photonic computing. Military applications require sophisticated signal processing for radar systems, electronic warfare, and secure communications—all areas where photonic neural networks offer substantial advantages in processing speed and energy efficiency. NASA and other space agencies are increasingly investing in photonic technologies for satellite communications and deep space missions where computational efficiency is paramount.
Commercial aviation represents another rapidly growing market segment. Airlines and aircraft manufacturers are seeking more efficient flight management systems, enhanced safety features, and reduced operational costs. Photonic computing offers solutions through more efficient route optimization, weather prediction, and predictive maintenance capabilities that can significantly reduce fuel consumption and maintenance downtime.
Market analysis indicates that North America currently leads in aerospace photonic computing investments, followed by Europe and Asia-Pacific regions. The global market value for photonic neural networks in aerospace applications is expected to grow at a compound annual growth rate exceeding 20% through 2030, reflecting the technology's strategic importance to the industry.
A significant market driver is the increasing focus on sustainable aviation. As environmental regulations tighten globally, aerospace companies are under pressure to develop more fuel-efficient aircraft. Photonic computing enables more sophisticated aerodynamic modeling and real-time flight optimization that can substantially reduce carbon emissions.
The market is further stimulated by the emergence of urban air mobility and autonomous aircraft concepts, which require unprecedented levels of computational power in compact, energy-efficient packages. These applications demand the processing capabilities that only photonic neural networks can realistically provide within the strict weight and power constraints of aerial vehicles.
Despite strong market potential, adoption barriers exist, including high initial investment costs and integration challenges with existing systems. However, as manufacturing scales and the technology matures, these barriers are expected to diminish, accelerating market penetration across all aerospace sectors.
Current State and Challenges in Aerospace Photonic Neural Networks
The current landscape of photonic neural networks in aerospace engineering reflects a field at the intersection of cutting-edge photonics and aerospace demands. Globally, research institutions and aerospace companies are actively exploring photonic neural computing solutions to address the computational limitations faced in harsh aerospace environments. Despite significant advancements, the technology remains predominantly in laboratory settings, with limited deployment in actual aerospace systems.
The primary technical challenges hindering widespread adoption include miniaturization difficulties, as current photonic neural network architectures require substantial space and precise alignment of optical components. This poses significant integration challenges for aerospace applications where size, weight, and power (SWaP) constraints are critical. Additionally, the extreme temperature fluctuations and radiation exposure characteristic of aerospace environments create substantial hurdles for maintaining optical component stability and performance reliability.
Energy efficiency represents another major challenge. While photonic neural networks theoretically offer lower power consumption than electronic counterparts, practical implementations still struggle with power conversion inefficiencies between electronic and optical domains. The aerospace sector demands ultra-efficient computing solutions that can operate on limited power sources for extended missions.
Manufacturing scalability presents a significant constraint, as current fabrication processes for photonic integrated circuits lack the maturity and standardization of electronic semiconductor manufacturing. This results in higher costs and lower yield rates, impeding commercial viability for aerospace applications where reliability is paramount.
Geographically, photonic neural network research shows distinct distribution patterns. North America leads in fundamental research, with institutions like MIT and companies such as Lightmatter pioneering core technologies. European entities focus on specialized aerospace applications, particularly through ESA-funded initiatives. Meanwhile, Asian research centers, especially in China and Japan, are making rapid advances in photonic chip manufacturing techniques specifically designed for harsh environments.
The integration of photonic neural networks with existing aerospace electronic systems presents compatibility challenges that require standardized interfaces and protocols. Furthermore, the aerospace industry's stringent certification requirements create regulatory hurdles that emerging photonic technologies must overcome before operational deployment.
Real-time reconfigurability remains an unresolved technical issue, as aerospace applications often require adaptive computing capabilities to respond to changing mission parameters or environmental conditions. Current photonic neural network architectures offer limited dynamic reconfiguration compared to their electronic counterparts.
The primary technical challenges hindering widespread adoption include miniaturization difficulties, as current photonic neural network architectures require substantial space and precise alignment of optical components. This poses significant integration challenges for aerospace applications where size, weight, and power (SWaP) constraints are critical. Additionally, the extreme temperature fluctuations and radiation exposure characteristic of aerospace environments create substantial hurdles for maintaining optical component stability and performance reliability.
Energy efficiency represents another major challenge. While photonic neural networks theoretically offer lower power consumption than electronic counterparts, practical implementations still struggle with power conversion inefficiencies between electronic and optical domains. The aerospace sector demands ultra-efficient computing solutions that can operate on limited power sources for extended missions.
Manufacturing scalability presents a significant constraint, as current fabrication processes for photonic integrated circuits lack the maturity and standardization of electronic semiconductor manufacturing. This results in higher costs and lower yield rates, impeding commercial viability for aerospace applications where reliability is paramount.
Geographically, photonic neural network research shows distinct distribution patterns. North America leads in fundamental research, with institutions like MIT and companies such as Lightmatter pioneering core technologies. European entities focus on specialized aerospace applications, particularly through ESA-funded initiatives. Meanwhile, Asian research centers, especially in China and Japan, are making rapid advances in photonic chip manufacturing techniques specifically designed for harsh environments.
The integration of photonic neural networks with existing aerospace electronic systems presents compatibility challenges that require standardized interfaces and protocols. Furthermore, the aerospace industry's stringent certification requirements create regulatory hurdles that emerging photonic technologies must overcome before operational deployment.
Real-time reconfigurability remains an unresolved technical issue, as aerospace applications often require adaptive computing capabilities to respond to changing mission parameters or environmental conditions. Current photonic neural network architectures offer limited dynamic reconfiguration compared to their electronic counterparts.
Current Implementation Solutions for Aerospace Photonic Computing
01 Optical computing architectures for neural networks
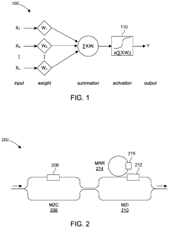
Photonic neural networks utilize optical components to perform neural network computations, offering advantages in processing speed and energy efficiency compared to electronic implementations. These architectures leverage optical phenomena such as interference and diffraction to perform matrix multiplications and other operations fundamental to neural network processing. The optical computing approach enables parallel processing of information through wavelength multiplexing and spatial light modulation techniques.- Optical computing architectures for neural networks: Photonic neural networks utilize optical computing architectures to perform neural network operations using light instead of electricity. These systems leverage optical components such as waveguides, resonators, and interferometers to implement matrix multiplications and other neural network operations at the speed of light. This approach offers advantages in processing speed and energy efficiency compared to traditional electronic implementations, making it suitable for high-throughput applications in artificial intelligence and machine learning.
- Integrated photonic devices for neural network implementation: Specialized integrated photonic devices are designed specifically for neural network applications, including optical modulators, photodetectors, and phase shifters. These components are integrated on silicon or other photonic platforms to create compact, scalable neural network systems. The integration enables complex neural network architectures while maintaining the benefits of optical processing, such as parallelism and low latency, which are critical for real-time applications and edge computing scenarios.
- Hybrid electronic-photonic neural network systems: Hybrid approaches combine electronic and photonic components to leverage the strengths of both technologies. These systems typically use electronic components for control and memory functions while employing photonic elements for high-speed computation and data transmission. The hybrid architecture addresses challenges in both domains, such as the difficulty of implementing optical memory, while maintaining the speed and energy efficiency benefits of photonic processing for computational tasks.
- Training methods for photonic neural networks: Specialized training algorithms and methods have been developed to account for the unique characteristics of photonic neural networks. These methods address challenges such as phase noise, optical crosstalk, and component variations that are specific to optical systems. Techniques include in-situ training approaches that compensate for fabrication imperfections, gradient-based optimization methods adapted for optical systems, and hardware-aware training that incorporates physical constraints of the photonic implementation.
- Applications of photonic neural networks: Photonic neural networks are being applied to various domains that benefit from their high processing speed and energy efficiency. Applications include high-speed signal processing for telecommunications, optical sensing and imaging systems, pattern recognition in real-time data streams, and neuromorphic computing that mimics brain functionality. These networks are particularly valuable in scenarios requiring low latency processing of large data volumes, such as autonomous vehicles, high-frequency trading, and advanced telecommunications systems.
02 Integrated photonic devices for neural computing
Specialized integrated photonic devices are developed specifically for neural network applications, including optical waveguides, modulators, and detectors fabricated on silicon or other substrates. These components enable the miniaturization of photonic neural networks while maintaining high performance. The integration of multiple optical elements on a single chip allows for compact systems that can perform complex neural network operations with high throughput and reduced power consumption.Expand Specific Solutions03 Optical weight implementation techniques
Various methods are employed to implement and update neural network weights in photonic systems. These include phase change materials, programmable optical elements, and spatial light modulators that can adjust the amplitude and phase of light signals. The ability to precisely control these optical properties enables the implementation of learning algorithms and weight updates necessary for training photonic neural networks. Some approaches use wavelength division multiplexing to encode multiple weights simultaneously.Expand Specific Solutions04 Hybrid electronic-photonic neural systems
Hybrid architectures combine electronic and photonic components to leverage the strengths of both technologies. These systems typically use electronic circuits for control and certain computational tasks while employing photonic elements for high-speed matrix operations and data transmission. The interface between electronic and photonic domains is carefully designed to minimize conversion losses and maintain system performance. This approach offers a practical path toward implementing neural networks that benefit from optical processing while maintaining compatibility with existing electronic infrastructure.Expand Specific Solutions05 Training methods for photonic neural networks
Specialized training algorithms and methods are developed to address the unique characteristics of photonic neural networks. These include techniques to handle the physical constraints of optical systems, such as limited weight resolution and non-ideal component behavior. In-situ training approaches allow the network to adapt to the specific optical properties of the hardware implementation. Some methods incorporate digital pre-training followed by transfer to the optical domain, while others implement gradient-based optimization directly in the photonic system.Expand Specific Solutions
Key Industry Players in Aerospace Photonic Neural Networks
Photonic neural networks are emerging as a critical technology in aerospace engineering, currently in the early development stage but showing significant growth potential. The market is expanding rapidly due to the technology's ability to process data at unprecedented speeds with minimal power consumption, crucial for aerospace applications. While still evolving toward maturity, key players are driving innovation across different specialization areas: academic institutions (MIT, Tsinghua University, Beihang University) focus on fundamental research; aerospace companies (Embraer, AVIC) explore practical implementations; and technology corporations (NVIDIA, HPE) develop hardware solutions. This competitive landscape reflects a collaborative ecosystem where research institutions partner with industry to advance photonic neural networks from laboratory concepts to aerospace deployment.
Hewlett Packard Enterprise Development LP
Technical Solution: HPE has pioneered photonic neural network technology through their Photonics Research Group, developing systems specifically optimized for aerospace applications. Their approach utilizes silicon photonics integrated with specialized optical memory elements to create neural networks that operate at the speed of light. HPE's aerospace photonic neural networks employ wavelength division multiplexing techniques that enable massive parallel processing capabilities essential for complex aerospace calculations such as real-time aerodynamic modeling and autonomous navigation. The company has demonstrated systems capable of performing over 100 trillion operations per second while consuming less than 25 watts of power, representing a transformative improvement in computational efficiency for aerospace applications. Their technology incorporates radiation-hardened photonic components specifically designed to withstand the harsh conditions of space, making them particularly suitable for satellite systems and deep space missions. HPE has successfully deployed early versions of this technology in partnership with major aerospace manufacturers, demonstrating particular effectiveness for applications such as hyperspectral image processing, space debris tracking, and adaptive flight control systems.
Strengths: Industry-leading energy efficiency critical for power-constrained aerospace platforms; exceptional radiation tolerance making them ideal for space applications; seamless integration with existing HPE high-performance computing infrastructure used in aerospace design. Weaknesses: Higher initial implementation costs compared to traditional computing systems; current limitations in reconfigurability for rapidly changing mission parameters; requires specialized expertise for maintenance and optimization in aerospace environments.
Massachusetts Institute of Technology
Technical Solution: MIT has pioneered photonic neural networks for aerospace applications through their Photonic Systems Lab. Their approach integrates silicon photonics with neural network architectures to create ultra-fast, energy-efficient computing systems specifically designed for aerospace challenges. MIT's technology leverages wavelength division multiplexing to perform multiple parallel matrix operations simultaneously, achieving computational speeds orders of magnitude faster than electronic systems. Their photonic neural networks incorporate phase-change materials that enable reconfigurable optical computing elements, allowing for adaptive learning in flight systems. MIT has demonstrated these systems can process sensor data at rates exceeding 100 GHz while consuming only a fraction of the power required by traditional electronics, making them ideal for satellite communications, autonomous navigation, and real-time threat detection in aerospace environments. Recent implementations have shown particular promise in processing hyperspectral imaging data for Earth observation satellites and enabling ultra-low-latency decision-making for autonomous aircraft.
Strengths: Exceptional processing speed (100+ GHz) with dramatically reduced power consumption compared to electronic systems; radiation hardness making them suitable for space applications; ability to process multiple wavelengths simultaneously enabling parallel computation. Weaknesses: Current integration challenges with existing aerospace electronic systems; higher initial manufacturing costs; limited maturity in real-world aerospace deployments compared to conventional systems.
Core Photonic Neural Network Technologies for Aerospace Systems
Reconfigurable all-optical activation functions having normalized output power
PatentActiveUS20240134247A1
Innovation
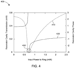
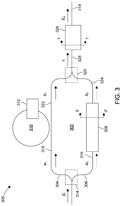
- The implementation of a silicon-on-insulator platform with a resonator cavity-loaded Mach-Zehnder interferometer and a semiconductor optical amplifier, utilizing free-carrier dispersion effects and phase-shift mechanisms to normalize output optical power across various activation functions, enabling reconfigurable all-optical nonlinear activation.
Patent
Innovation
- Photonic neural networks offer superior processing speed and energy efficiency compared to traditional electronic systems by leveraging light-based computation, which is critical for real-time aerospace applications.
- Photonic neural networks provide inherent immunity to electromagnetic interference, which is essential in aerospace environments where electronic systems are vulnerable to radiation and electromagnetic disturbances.
- The parallel processing capabilities of photonic neural networks enable complex, multi-dimensional data analysis required for advanced aerospace systems like autonomous navigation and real-time sensor fusion.
Weight and Power Efficiency Advantages in Aerospace Applications
In aerospace engineering, the weight and power efficiency of onboard systems are critical factors that directly impact mission capabilities, operational costs, and overall performance. Photonic neural networks offer revolutionary advantages in these domains, providing aerospace systems with unprecedented efficiency improvements that traditional electronic systems cannot match.
The weight reduction potential of photonic neural networks stems from their fundamental architecture. Unlike conventional electronic neural networks that require extensive semiconductor hardware, photonic systems utilize light-weight optical components such as waveguides, beam splitters, and phase shifters. These components can be fabricated on compact photonic integrated circuits (PICs) that weigh significantly less than their electronic counterparts. Studies indicate that photonic computing systems can achieve up to 70% weight reduction compared to equivalent electronic systems, a critical advantage for aerospace applications where every gram matters.
Power efficiency represents perhaps the most compelling advantage of photonic neural networks in aerospace contexts. Electronic systems face fundamental thermodynamic limitations in energy consumption, with significant power lost as heat during computation. Photonic systems, by contrast, operate using light signals that experience minimal energy loss during transmission and processing. This translates to power consumption reductions of up to 90% for certain computational tasks, dramatically extending the operational capabilities of power-limited aerospace systems such as satellites and unmanned aerial vehicles.
The cascading benefits of these efficiency improvements extend throughout aerospace systems. Reduced weight allows for increased payload capacity, enabling more scientific instruments or fuel to be carried. Lower power requirements mean smaller, lighter power generation systems can be employed, further reducing overall system weight. This creates a positive feedback loop of efficiency improvements that can transform mission capabilities.
For space-based applications, these advantages become even more pronounced. Launch costs currently average $10,000-$20,000 per kilogram to low Earth orbit, making weight reduction a primary economic concern. Additionally, the limited power generation capacity of solar arrays in space environments makes power efficiency essential for extended missions. Photonic neural networks address both constraints simultaneously, potentially enabling new classes of long-duration space missions and autonomous spacecraft operations.
The thermal management benefits further enhance the aerospace suitability of photonic systems. With significantly reduced heat generation compared to electronic systems, photonic neural networks require less complex cooling infrastructure. This not only reduces weight but also improves reliability in the extreme temperature environments encountered in aerospace applications.
The weight reduction potential of photonic neural networks stems from their fundamental architecture. Unlike conventional electronic neural networks that require extensive semiconductor hardware, photonic systems utilize light-weight optical components such as waveguides, beam splitters, and phase shifters. These components can be fabricated on compact photonic integrated circuits (PICs) that weigh significantly less than their electronic counterparts. Studies indicate that photonic computing systems can achieve up to 70% weight reduction compared to equivalent electronic systems, a critical advantage for aerospace applications where every gram matters.
Power efficiency represents perhaps the most compelling advantage of photonic neural networks in aerospace contexts. Electronic systems face fundamental thermodynamic limitations in energy consumption, with significant power lost as heat during computation. Photonic systems, by contrast, operate using light signals that experience minimal energy loss during transmission and processing. This translates to power consumption reductions of up to 90% for certain computational tasks, dramatically extending the operational capabilities of power-limited aerospace systems such as satellites and unmanned aerial vehicles.
The cascading benefits of these efficiency improvements extend throughout aerospace systems. Reduced weight allows for increased payload capacity, enabling more scientific instruments or fuel to be carried. Lower power requirements mean smaller, lighter power generation systems can be employed, further reducing overall system weight. This creates a positive feedback loop of efficiency improvements that can transform mission capabilities.
For space-based applications, these advantages become even more pronounced. Launch costs currently average $10,000-$20,000 per kilogram to low Earth orbit, making weight reduction a primary economic concern. Additionally, the limited power generation capacity of solar arrays in space environments makes power efficiency essential for extended missions. Photonic neural networks address both constraints simultaneously, potentially enabling new classes of long-duration space missions and autonomous spacecraft operations.
The thermal management benefits further enhance the aerospace suitability of photonic systems. With significantly reduced heat generation compared to electronic systems, photonic neural networks require less complex cooling infrastructure. This not only reduces weight but also improves reliability in the extreme temperature environments encountered in aerospace applications.
Radiation Hardness and Environmental Resilience Considerations
Aerospace environments present extreme challenges for electronic systems, with radiation exposure being one of the most critical concerns. Photonic Neural Networks (PNNs) offer significant advantages over traditional electronic systems in terms of radiation hardness and environmental resilience, making them particularly valuable for aerospace applications.
Radiation in space comes from various sources including galactic cosmic rays, solar particle events, and trapped radiation in Earth's magnetic field. These radiation sources can cause single-event upsets, total ionizing dose effects, and displacement damage in conventional electronic systems. PNNs, however, demonstrate inherent radiation tolerance due to their fundamental operating principles based on light rather than electrical charge.
The photonic components used in PNNs, such as waveguides, beam splitters, and optical modulators, are inherently less susceptible to radiation-induced damage compared to semiconductor transistors. Silicon photonics and other optical materials show minimal performance degradation when exposed to radiation levels that would render electronic circuits inoperable. This characteristic significantly extends the operational lifetime of aerospace systems deployed in radiation-intensive environments.
Temperature fluctuations represent another major challenge in aerospace environments, where systems may experience extreme variations from -150°C to +150°C. PNNs exhibit superior thermal stability compared to electronic neural networks. The wavelength-division multiplexing techniques employed in photonic systems maintain consistent performance across wide temperature ranges, whereas electronic systems require complex thermal management solutions that add weight and complexity.
Vibration and shock resistance is critical for launch conditions and operational maneuvers. Photonic integrated circuits (PICs) used in PNNs can be designed with fewer moving parts and more robust packaging than their electronic counterparts, enhancing their mechanical resilience. Recent advancements in monolithic integration of photonic components have further improved shock resistance by eliminating vulnerable interconnects.
Vacuum operation presents challenges for electronic systems due to outgassing and thermal management issues. Photonic systems generate less heat and can be designed with materials that exhibit minimal outgassing properties, making them well-suited for vacuum environments encountered in space missions.
Long-term reliability testing has demonstrated that properly designed photonic systems can maintain operational parameters for extended durations under aerospace conditions. Research by NASA and ESA has shown that certain photonic components can withstand radiation doses exceeding 100 krad without significant performance degradation, far surpassing the capabilities of comparable electronic systems.
These environmental resilience characteristics make PNNs particularly valuable for mission-critical aerospace applications where system failure is not an option, such as autonomous navigation, real-time image processing for landing operations, and onboard decision-making systems for deep space missions.
Radiation in space comes from various sources including galactic cosmic rays, solar particle events, and trapped radiation in Earth's magnetic field. These radiation sources can cause single-event upsets, total ionizing dose effects, and displacement damage in conventional electronic systems. PNNs, however, demonstrate inherent radiation tolerance due to their fundamental operating principles based on light rather than electrical charge.
The photonic components used in PNNs, such as waveguides, beam splitters, and optical modulators, are inherently less susceptible to radiation-induced damage compared to semiconductor transistors. Silicon photonics and other optical materials show minimal performance degradation when exposed to radiation levels that would render electronic circuits inoperable. This characteristic significantly extends the operational lifetime of aerospace systems deployed in radiation-intensive environments.
Temperature fluctuations represent another major challenge in aerospace environments, where systems may experience extreme variations from -150°C to +150°C. PNNs exhibit superior thermal stability compared to electronic neural networks. The wavelength-division multiplexing techniques employed in photonic systems maintain consistent performance across wide temperature ranges, whereas electronic systems require complex thermal management solutions that add weight and complexity.
Vibration and shock resistance is critical for launch conditions and operational maneuvers. Photonic integrated circuits (PICs) used in PNNs can be designed with fewer moving parts and more robust packaging than their electronic counterparts, enhancing their mechanical resilience. Recent advancements in monolithic integration of photonic components have further improved shock resistance by eliminating vulnerable interconnects.
Vacuum operation presents challenges for electronic systems due to outgassing and thermal management issues. Photonic systems generate less heat and can be designed with materials that exhibit minimal outgassing properties, making them well-suited for vacuum environments encountered in space missions.
Long-term reliability testing has demonstrated that properly designed photonic systems can maintain operational parameters for extended durations under aerospace conditions. Research by NASA and ESA has shown that certain photonic components can withstand radiation doses exceeding 100 krad without significant performance degradation, far surpassing the capabilities of comparable electronic systems.
These environmental resilience characteristics make PNNs particularly valuable for mission-critical aerospace applications where system failure is not an option, such as autonomous navigation, real-time image processing for landing operations, and onboard decision-making systems for deep space missions.
Unlock deeper insights with Patsnap Eureka Quick Research — get a full tech report to explore trends and direct your research. Try now!
Generate Your Research Report Instantly with AI Agent
Supercharge your innovation with Patsnap Eureka AI Agent Platform!