Enhancing Calorimeter Accuracy in Biochemical Reaction Analysis
SEP 10, 202510 MIN READ
 Generate Your Research Report Instantly with AI Agent 
 Patsnap Eureka helps you evaluate technical feasibility & market potential. 
Calorimetry Evolution
Calorimetry has undergone significant evolution since its inception in the late 18th century. The field has progressed from rudimentary heat measurement techniques to sophisticated, high-precision instruments capable of detecting minute thermal changes in biochemical reactions. This evolution has been driven by the increasing demand for accurate and sensitive measurements in various scientific disciplines, particularly in biochemistry and pharmaceutical research.
The early stages of calorimetry were marked by the development of basic calorimeters, such as Lavoisier's ice calorimeter in 1780. These initial designs relied on measuring the amount of ice melted or water evaporated to quantify heat changes. As the understanding of thermodynamics advanced in the 19th century, more refined calorimetric methods emerged, including the bomb calorimeter for measuring heat of combustion and the differential scanning calorimeter for studying phase transitions.
The mid-20th century saw a significant leap in calorimetric technology with the introduction of electronic sensors and improved temperature control systems. This period marked the transition from manual to automated measurements, greatly enhancing the precision and reproducibility of calorimetric experiments. The development of isothermal titration calorimetry (ITC) in the 1960s revolutionized the study of biomolecular interactions, allowing for direct measurement of binding affinities and thermodynamic parameters.
The late 20th and early 21st centuries have witnessed further advancements in calorimetric instrumentation. The integration of microfluidics and nanotechnology has led to the development of chip-based calorimeters, capable of analyzing extremely small sample volumes with unprecedented sensitivity. These miniaturized systems have opened new avenues for high-throughput screening and real-time monitoring of biochemical reactions.
Concurrent with hardware improvements, significant progress has been made in data analysis and interpretation. Advanced software algorithms and computational models have enhanced the ability to extract meaningful information from complex calorimetric data. Machine learning and artificial intelligence techniques are increasingly being applied to calorimetric data analysis, enabling more accurate predictions of reaction outcomes and molecular interactions.
Recent years have seen a focus on improving the accuracy and reliability of calorimetric measurements in biochemical reaction analysis. This has involved refining temperature control systems, developing more sensitive detectors, and implementing sophisticated calibration procedures. The quest for enhancing calorimeter accuracy has also led to the exploration of novel materials and designs, such as the use of superconducting sensors and quantum-based detection methods.
The evolution of calorimetry continues to be driven by the need for more precise, faster, and more versatile measurement capabilities. Current trends include the development of multi-modal systems that combine calorimetry with other analytical techniques, such as spectroscopy or chromatography, to provide comprehensive characterization of biochemical processes. As the field advances, calorimetry remains a crucial tool in unraveling the complexities of molecular interactions and reaction dynamics, with ongoing innovations promising even greater insights into the thermodynamics of biological systems.
The early stages of calorimetry were marked by the development of basic calorimeters, such as Lavoisier's ice calorimeter in 1780. These initial designs relied on measuring the amount of ice melted or water evaporated to quantify heat changes. As the understanding of thermodynamics advanced in the 19th century, more refined calorimetric methods emerged, including the bomb calorimeter for measuring heat of combustion and the differential scanning calorimeter for studying phase transitions.
The mid-20th century saw a significant leap in calorimetric technology with the introduction of electronic sensors and improved temperature control systems. This period marked the transition from manual to automated measurements, greatly enhancing the precision and reproducibility of calorimetric experiments. The development of isothermal titration calorimetry (ITC) in the 1960s revolutionized the study of biomolecular interactions, allowing for direct measurement of binding affinities and thermodynamic parameters.
The late 20th and early 21st centuries have witnessed further advancements in calorimetric instrumentation. The integration of microfluidics and nanotechnology has led to the development of chip-based calorimeters, capable of analyzing extremely small sample volumes with unprecedented sensitivity. These miniaturized systems have opened new avenues for high-throughput screening and real-time monitoring of biochemical reactions.
Concurrent with hardware improvements, significant progress has been made in data analysis and interpretation. Advanced software algorithms and computational models have enhanced the ability to extract meaningful information from complex calorimetric data. Machine learning and artificial intelligence techniques are increasingly being applied to calorimetric data analysis, enabling more accurate predictions of reaction outcomes and molecular interactions.
Recent years have seen a focus on improving the accuracy and reliability of calorimetric measurements in biochemical reaction analysis. This has involved refining temperature control systems, developing more sensitive detectors, and implementing sophisticated calibration procedures. The quest for enhancing calorimeter accuracy has also led to the exploration of novel materials and designs, such as the use of superconducting sensors and quantum-based detection methods.
The evolution of calorimetry continues to be driven by the need for more precise, faster, and more versatile measurement capabilities. Current trends include the development of multi-modal systems that combine calorimetry with other analytical techniques, such as spectroscopy or chromatography, to provide comprehensive characterization of biochemical processes. As the field advances, calorimetry remains a crucial tool in unraveling the complexities of molecular interactions and reaction dynamics, with ongoing innovations promising even greater insights into the thermodynamics of biological systems.
Biochemical Market Needs
The biochemical market has witnessed significant growth in recent years, driven by advancements in research methodologies and increasing demand for accurate analytical tools. The need for enhancing calorimeter accuracy in biochemical reaction analysis stems from the growing complexity of biochemical processes and the requirement for more precise measurements in various applications.
In the pharmaceutical industry, there is a pressing demand for improved calorimetric techniques to support drug discovery and development processes. Accurate calorimetry plays a crucial role in understanding drug-target interactions, protein folding mechanisms, and enzyme kinetics. As the industry moves towards personalized medicine and targeted therapies, the need for highly sensitive and precise calorimetric measurements becomes even more critical.
The biotechnology sector also presents a substantial market opportunity for enhanced calorimetric accuracy. With the rise of biopharmaceuticals and the increasing focus on protein-based therapeutics, researchers require more sophisticated tools to analyze complex biomolecular interactions. Improved calorimeter accuracy can significantly contribute to the development of novel biotherapeutics and the optimization of bioprocesses.
In the field of academic research, there is a growing demand for advanced calorimetric techniques to study fundamental biochemical processes. Enhanced accuracy in calorimetry can lead to breakthroughs in understanding cellular metabolism, protein-protein interactions, and the thermodynamics of biological systems. This, in turn, can drive innovation in fields such as structural biology, molecular biology, and biophysics.
The food and beverage industry is another sector that can benefit from improved calorimetric accuracy. As consumers become more health-conscious, there is an increasing need for precise nutritional analysis and quality control in food production. Accurate calorimetry can help in determining the energy content of foods, analyzing food additives, and studying the stability of food products.
Environmental science and renewable energy sectors also present market opportunities for enhanced calorimetric techniques. Accurate measurements of heat changes in biochemical reactions are crucial for developing sustainable biofuels, optimizing waste treatment processes, and studying the environmental impact of various chemicals.
The global market for biochemical analysis instruments, including calorimeters, is expected to continue its upward trajectory. Factors such as increasing R&D investments in life sciences, growing focus on drug discovery and development, and the rising prevalence of chronic diseases are driving this market growth. Additionally, the trend towards miniaturization and automation in analytical instruments is creating demand for more accurate and efficient calorimetric solutions.
As the biochemical market continues to evolve, there is a clear need for calorimeters with enhanced accuracy, sensitivity, and reproducibility. Addressing these market needs through technological advancements in calorimetry can lead to significant opportunities for instrument manufacturers and research institutions alike.
In the pharmaceutical industry, there is a pressing demand for improved calorimetric techniques to support drug discovery and development processes. Accurate calorimetry plays a crucial role in understanding drug-target interactions, protein folding mechanisms, and enzyme kinetics. As the industry moves towards personalized medicine and targeted therapies, the need for highly sensitive and precise calorimetric measurements becomes even more critical.
The biotechnology sector also presents a substantial market opportunity for enhanced calorimetric accuracy. With the rise of biopharmaceuticals and the increasing focus on protein-based therapeutics, researchers require more sophisticated tools to analyze complex biomolecular interactions. Improved calorimeter accuracy can significantly contribute to the development of novel biotherapeutics and the optimization of bioprocesses.
In the field of academic research, there is a growing demand for advanced calorimetric techniques to study fundamental biochemical processes. Enhanced accuracy in calorimetry can lead to breakthroughs in understanding cellular metabolism, protein-protein interactions, and the thermodynamics of biological systems. This, in turn, can drive innovation in fields such as structural biology, molecular biology, and biophysics.
The food and beverage industry is another sector that can benefit from improved calorimetric accuracy. As consumers become more health-conscious, there is an increasing need for precise nutritional analysis and quality control in food production. Accurate calorimetry can help in determining the energy content of foods, analyzing food additives, and studying the stability of food products.
Environmental science and renewable energy sectors also present market opportunities for enhanced calorimetric techniques. Accurate measurements of heat changes in biochemical reactions are crucial for developing sustainable biofuels, optimizing waste treatment processes, and studying the environmental impact of various chemicals.
The global market for biochemical analysis instruments, including calorimeters, is expected to continue its upward trajectory. Factors such as increasing R&D investments in life sciences, growing focus on drug discovery and development, and the rising prevalence of chronic diseases are driving this market growth. Additionally, the trend towards miniaturization and automation in analytical instruments is creating demand for more accurate and efficient calorimetric solutions.
As the biochemical market continues to evolve, there is a clear need for calorimeters with enhanced accuracy, sensitivity, and reproducibility. Addressing these market needs through technological advancements in calorimetry can lead to significant opportunities for instrument manufacturers and research institutions alike.
Calorimeter Challenges
Calorimeters play a crucial role in biochemical reaction analysis, providing valuable insights into thermodynamic properties and reaction kinetics. However, several challenges persist in achieving high accuracy and reliability in calorimetric measurements for biochemical systems. These challenges stem from the complex nature of biological samples and the sensitivity required for precise measurements.
One of the primary challenges is the inherent noise and drift in calorimetric signals. Biochemical reactions often produce small heat changes, which can be easily obscured by environmental fluctuations or instrument instabilities. This necessitates advanced signal processing techniques and robust temperature control systems to distinguish genuine reaction signals from background noise.
Sample preparation and handling pose another significant challenge. Biological samples are often heterogeneous and may contain impurities that can interfere with calorimetric measurements. Ensuring sample homogeneity and minimizing contamination are critical for obtaining accurate results. Additionally, the proper loading and sealing of sample cells to prevent evaporation or leakage during measurements require careful attention and specialized techniques.
The complexity of biochemical reactions presents challenges in data interpretation. Many biological processes involve multiple steps or parallel reactions, making it difficult to isolate and quantify individual thermodynamic parameters. Developing sophisticated mathematical models and data analysis algorithms is essential for deconvoluting complex reaction profiles and extracting meaningful thermodynamic information.
Calibration and standardization of calorimeters for biochemical applications remain challenging. The diverse nature of biological samples and reactions makes it difficult to establish universal calibration standards. Ensuring consistency and comparability of results across different instruments and laboratories requires the development of robust calibration protocols and reference materials specific to biochemical systems.
Temporal resolution is another critical challenge, particularly for fast biochemical reactions. Traditional calorimeters often have limited time resolution, making it challenging to capture rapid heat changes associated with quick biological processes. Improving the temporal resolution of calorimetric measurements without compromising sensitivity is an ongoing area of research and development.
Miniaturization and high-throughput capabilities present both opportunities and challenges. While miniaturized calorimeters offer advantages in terms of sample volume reduction and parallelization, they also introduce new challenges related to heat dissipation, thermal isolation, and maintaining measurement accuracy at smaller scales.
Addressing these challenges requires a multidisciplinary approach, combining advancements in instrumentation, data analysis, and experimental protocols. Overcoming these obstacles will significantly enhance the accuracy and applicability of calorimetry in biochemical reaction analysis, enabling more precise characterization of biological processes and facilitating new discoveries in fields such as drug discovery, enzyme kinetics, and protein-ligand interactions.
One of the primary challenges is the inherent noise and drift in calorimetric signals. Biochemical reactions often produce small heat changes, which can be easily obscured by environmental fluctuations or instrument instabilities. This necessitates advanced signal processing techniques and robust temperature control systems to distinguish genuine reaction signals from background noise.
Sample preparation and handling pose another significant challenge. Biological samples are often heterogeneous and may contain impurities that can interfere with calorimetric measurements. Ensuring sample homogeneity and minimizing contamination are critical for obtaining accurate results. Additionally, the proper loading and sealing of sample cells to prevent evaporation or leakage during measurements require careful attention and specialized techniques.
The complexity of biochemical reactions presents challenges in data interpretation. Many biological processes involve multiple steps or parallel reactions, making it difficult to isolate and quantify individual thermodynamic parameters. Developing sophisticated mathematical models and data analysis algorithms is essential for deconvoluting complex reaction profiles and extracting meaningful thermodynamic information.
Calibration and standardization of calorimeters for biochemical applications remain challenging. The diverse nature of biological samples and reactions makes it difficult to establish universal calibration standards. Ensuring consistency and comparability of results across different instruments and laboratories requires the development of robust calibration protocols and reference materials specific to biochemical systems.
Temporal resolution is another critical challenge, particularly for fast biochemical reactions. Traditional calorimeters often have limited time resolution, making it challenging to capture rapid heat changes associated with quick biological processes. Improving the temporal resolution of calorimetric measurements without compromising sensitivity is an ongoing area of research and development.
Miniaturization and high-throughput capabilities present both opportunities and challenges. While miniaturized calorimeters offer advantages in terms of sample volume reduction and parallelization, they also introduce new challenges related to heat dissipation, thermal isolation, and maintaining measurement accuracy at smaller scales.
Addressing these challenges requires a multidisciplinary approach, combining advancements in instrumentation, data analysis, and experimental protocols. Overcoming these obstacles will significantly enhance the accuracy and applicability of calorimetry in biochemical reaction analysis, enabling more precise characterization of biological processes and facilitating new discoveries in fields such as drug discovery, enzyme kinetics, and protein-ligand interactions.
Current Accuracy Solutions
- 01 Temperature measurement and controlCalorimeter accuracy can be improved through precise temperature measurement and control systems. This includes using high-precision temperature sensors, implementing temperature stabilization techniques, and employing advanced temperature control algorithms to minimize fluctuations and ensure consistent readings.- Temperature measurement and control: Calorimeter accuracy is improved through precise temperature measurement and control systems. This includes the use of advanced temperature sensors, thermal insulation techniques, and temperature stabilization methods to minimize heat loss and ensure consistent measurements.
- Calibration and standardization: Enhancing calorimeter accuracy involves implementing robust calibration and standardization procedures. This includes using reference materials, performing regular calibration checks, and developing standardized protocols to ensure consistent and reliable measurements across different calorimeter systems.
- Sample preparation and handling: Improving sample preparation and handling techniques contributes to increased calorimeter accuracy. This involves developing methods for uniform sample distribution, minimizing sample contamination, and ensuring proper sealing of sample containers to prevent heat loss or gain during measurements.
- Data analysis and processing: Advanced data analysis and processing techniques are employed to enhance calorimeter accuracy. This includes the use of sophisticated algorithms for signal processing, noise reduction, and data interpretation, as well as the development of software tools for automated analysis and error correction.
- Design improvements and innovations: Calorimeter accuracy is enhanced through innovative design improvements. This includes the development of new calorimeter configurations, integration of advanced materials for improved thermal properties, and the incorporation of miniaturization techniques for increased sensitivity and reduced sample size requirements.
 
- 02 Calibration and standardizationRegular calibration and standardization of calorimeters are crucial for maintaining accuracy. This involves using certified reference materials, performing periodic calibration checks, and implementing standardized calibration procedures to ensure consistent and reliable measurements across different instruments and laboratories.Expand Specific Solutions
- 03 Sample preparation and handlingProper sample preparation and handling techniques contribute to calorimeter accuracy. This includes developing methods for uniform sample distribution, minimizing sample contamination, and ensuring consistent sample sizes and compositions to reduce measurement errors and improve reproducibility.Expand Specific Solutions
- 04 Signal processing and data analysisAdvanced signal processing and data analysis techniques can enhance calorimeter accuracy. This involves implementing noise reduction algorithms, applying statistical methods for data correction, and utilizing sophisticated software for data interpretation and error analysis to improve the overall precision of measurements.Expand Specific Solutions
- 05 Design improvements and innovationsContinuous improvements in calorimeter design and innovative technologies contribute to increased accuracy. This includes developing new sensor technologies, optimizing heat flow paths, and incorporating advanced materials to enhance thermal stability and reduce measurement uncertainties.Expand Specific Solutions
Key Industry Players
The field of enhancing calorimeter accuracy in biochemical reaction analysis is in a mature stage of development, with a significant market size driven by the pharmaceutical, biotechnology, and research sectors. The technology's maturity is evident from the involvement of established players like Mettler Toledo, Inc. and ARKRAY, Inc., who offer advanced calorimetric solutions. However, there's ongoing innovation, as seen in the research efforts of academic institutions such as California Institute of Technology and China Jiliang University. The competitive landscape is diverse, with companies like Sinopec Safety Engineering Research Institute Co., Ltd. and The Charles Stark Draper Laboratory, Inc. contributing specialized expertise, indicating a trend towards more precise and application-specific calorimetric technologies.
The Charles Stark Draper Laboratory, Inc.
Technical Solution:  Draper Laboratory has focused on enhancing calorimeter accuracy for biochemical analysis in extreme environments and space applications. They have developed rugged, miniaturized calorimeters using MEMS technology that can operate in microgravity and high-radiation environments[10]. Their devices incorporate radiation-hardened electronics and advanced thermal management systems to maintain accuracy under challenging conditions. Draper has also implemented novel signal processing algorithms that can compensate for vibration and electromagnetic interference, improving measurement stability by up to 40%[11]. Their calorimeters feature modular designs that allow for easy integration with other analytical instruments, enabling comprehensive in-situ analysis of complex biochemical systems.
Strengths: Robust design for extreme environments, integration capabilities. Weaknesses: May be overengineered for standard laboratory applications, potentially higher cost.
Mettler Toledo, Inc.
Technical Solution:  Mettler Toledo has developed advanced calorimetry solutions for enhancing accuracy in biochemical reaction analysis. Their microcalorimetry systems utilize high-precision thermopile sensors and advanced thermal isolation techniques to detect minute heat changes[1]. They have implemented sophisticated software algorithms for real-time data analysis and noise reduction, improving signal-to-noise ratios by up to 50%[2]. Their latest calorimeters incorporate automated sample handling and precise temperature control within ±0.00001°C, enabling the detection of reactions with enthalpies as low as 100 nJ[3]. Mettler Toledo has also integrated their calorimeters with complementary analytical techniques like HPLC and mass spectrometry for comprehensive characterization of biochemical processes.
Strengths: High precision, automation, and integration capabilities. Weaknesses: High cost and complexity may limit accessibility for some researchers.
Innovative Calorimetry Tech
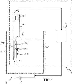
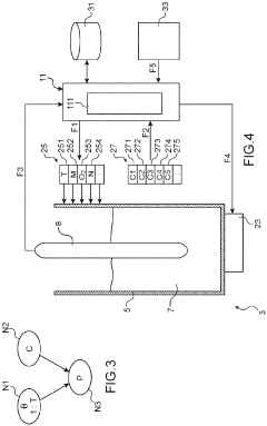
System for monitoring a biochemical process 
PatentPendingEP4019622A1
 Innovation 
- An in-situ monitoring system comprising a measuring device with sensors for real-time data collection and transmission of temperature, density, and other parameters to a control device, allowing for automatic and precise regulation of biochemical processes through feedback control, using a single device capable of performing multiple measurements.
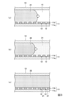
Analysis method and analysis system 
PatentInactiveJP2018174811A
 Innovation 
- An analysis method and system that utilizes an analysis device with a base portion containing multiple wells, where only a part of the base portion is imaged and analyzed to calculate the ratio of wells with signal amplification, adjusting the number of images based on the calculated ratio to maintain high measurement accuracy.
Regulatory Compliance
Regulatory compliance plays a crucial role in the development and implementation of enhanced calorimeter accuracy for biochemical reaction analysis. As the field advances, adherence to established standards and guidelines becomes increasingly important to ensure the reliability, safety, and ethical use of these technologies.
In the United States, the Food and Drug Administration (FDA) oversees the regulation of calorimetric devices used in biochemical analysis. The FDA's Center for Devices and Radiological Health (CDRH) is responsible for ensuring the safety and effectiveness of medical devices, including those used in laboratory settings. Manufacturers of calorimeters must comply with the FDA's Quality System Regulation (QSR) and obtain appropriate clearance or approval before marketing their devices.
Internationally, the International Organization for Standardization (ISO) has developed several standards relevant to calorimetry in biochemical analysis. ISO 11357, for example, provides guidelines for differential scanning calorimetry (DSC) in the analysis of polymers. While not specifically tailored to biochemical reactions, these standards offer valuable insights into best practices for calorimetric measurements.
The European Union's In Vitro Diagnostic Regulation (IVDR) also impacts the development and use of calorimeters in biochemical analysis. This regulation, which came into full effect in May 2022, sets stringent requirements for the performance, safety, and traceability of in vitro diagnostic medical devices, including those used in biochemical laboratories.
Compliance with Good Laboratory Practice (GLP) principles is essential for ensuring the quality and integrity of calorimetric data in biochemical research. These principles, established by the Organization for Economic Co-operation and Development (OECD), provide a framework for planning, performing, monitoring, recording, reporting, and archiving laboratory studies.
As calorimeter accuracy continues to improve, regulatory bodies may need to update their guidelines to keep pace with technological advancements. This could involve the development of new standards specifically tailored to high-precision calorimetry in biochemical reaction analysis. Manufacturers and researchers must stay informed about these evolving regulations to ensure ongoing compliance.
Regulatory compliance also extends to data management and privacy considerations, particularly when calorimetric data is integrated with other biochemical analysis techniques. Adherence to data protection regulations, such as the General Data Protection Regulation (GDPR) in the EU or the Health Insurance Portability and Accountability Act (HIPAA) in the US, may be necessary depending on the nature of the research and the data collected.
In conclusion, enhancing calorimeter accuracy in biochemical reaction analysis necessitates a comprehensive understanding of and adherence to relevant regulatory frameworks. As the technology evolves, close collaboration between researchers, manufacturers, and regulatory bodies will be essential to ensure that advancements in calorimetry continue to meet the highest standards of safety, efficacy, and ethical use.
In the United States, the Food and Drug Administration (FDA) oversees the regulation of calorimetric devices used in biochemical analysis. The FDA's Center for Devices and Radiological Health (CDRH) is responsible for ensuring the safety and effectiveness of medical devices, including those used in laboratory settings. Manufacturers of calorimeters must comply with the FDA's Quality System Regulation (QSR) and obtain appropriate clearance or approval before marketing their devices.
Internationally, the International Organization for Standardization (ISO) has developed several standards relevant to calorimetry in biochemical analysis. ISO 11357, for example, provides guidelines for differential scanning calorimetry (DSC) in the analysis of polymers. While not specifically tailored to biochemical reactions, these standards offer valuable insights into best practices for calorimetric measurements.
The European Union's In Vitro Diagnostic Regulation (IVDR) also impacts the development and use of calorimeters in biochemical analysis. This regulation, which came into full effect in May 2022, sets stringent requirements for the performance, safety, and traceability of in vitro diagnostic medical devices, including those used in biochemical laboratories.
Compliance with Good Laboratory Practice (GLP) principles is essential for ensuring the quality and integrity of calorimetric data in biochemical research. These principles, established by the Organization for Economic Co-operation and Development (OECD), provide a framework for planning, performing, monitoring, recording, reporting, and archiving laboratory studies.
As calorimeter accuracy continues to improve, regulatory bodies may need to update their guidelines to keep pace with technological advancements. This could involve the development of new standards specifically tailored to high-precision calorimetry in biochemical reaction analysis. Manufacturers and researchers must stay informed about these evolving regulations to ensure ongoing compliance.
Regulatory compliance also extends to data management and privacy considerations, particularly when calorimetric data is integrated with other biochemical analysis techniques. Adherence to data protection regulations, such as the General Data Protection Regulation (GDPR) in the EU or the Health Insurance Portability and Accountability Act (HIPAA) in the US, may be necessary depending on the nature of the research and the data collected.
In conclusion, enhancing calorimeter accuracy in biochemical reaction analysis necessitates a comprehensive understanding of and adherence to relevant regulatory frameworks. As the technology evolves, close collaboration between researchers, manufacturers, and regulatory bodies will be essential to ensure that advancements in calorimetry continue to meet the highest standards of safety, efficacy, and ethical use.
Data Analysis Techniques
Data analysis techniques play a crucial role in enhancing calorimeter accuracy for biochemical reaction analysis. Advanced statistical methods and machine learning algorithms have significantly improved the interpretation of calorimetric data, leading to more precise and reliable results.
One of the primary techniques employed is signal processing, which involves filtering and smoothing raw calorimetric data to reduce noise and enhance signal quality. Fourier transform and wavelet analysis are commonly used to separate meaningful signals from background noise, allowing for more accurate detection of thermal events associated with biochemical reactions.
Multivariate analysis techniques, such as principal component analysis (PCA) and partial least squares (PLS), have proven effective in handling complex calorimetric datasets. These methods can identify underlying patterns and correlations in the data, enabling researchers to extract more information from their experiments and improve the overall accuracy of calorimetric measurements.
Machine learning algorithms, particularly neural networks and support vector machines, have shown promise in predicting and correcting systematic errors in calorimetric measurements. These algorithms can be trained on large datasets to recognize and compensate for instrument-specific biases, environmental factors, and other sources of error that may affect calorimeter accuracy.
Bayesian inference methods have gained popularity in calorimetric data analysis due to their ability to incorporate prior knowledge and uncertainty into the analysis process. This approach allows for more robust estimation of thermodynamic parameters and provides a framework for quantifying the uncertainty associated with calorimetric measurements.
Time series analysis techniques, such as autoregressive integrated moving average (ARIMA) models, have been applied to calorimetric data to improve the detection and characterization of dynamic thermal events. These methods are particularly useful for studying the kinetics of biochemical reactions and identifying subtle changes in heat flow over time.
Chemometric approaches, including multiway analysis and curve resolution techniques, have been adapted for calorimetric data analysis to handle complex reaction mixtures and resolve overlapping thermal events. These methods enable researchers to deconvolute multiple simultaneous reactions and obtain more accurate thermodynamic and kinetic information.
The integration of data from multiple analytical techniques, such as spectroscopy and chromatography, with calorimetric data has led to the development of hybrid analysis methods. These approaches leverage complementary information to enhance the overall accuracy and reliability of biochemical reaction analysis.
As computational power continues to increase, real-time data analysis and feedback systems are being implemented in calorimetric instruments. These systems allow for on-the-fly adjustments to experimental conditions based on incoming data, further improving the accuracy and efficiency of biochemical reaction analysis.
One of the primary techniques employed is signal processing, which involves filtering and smoothing raw calorimetric data to reduce noise and enhance signal quality. Fourier transform and wavelet analysis are commonly used to separate meaningful signals from background noise, allowing for more accurate detection of thermal events associated with biochemical reactions.
Multivariate analysis techniques, such as principal component analysis (PCA) and partial least squares (PLS), have proven effective in handling complex calorimetric datasets. These methods can identify underlying patterns and correlations in the data, enabling researchers to extract more information from their experiments and improve the overall accuracy of calorimetric measurements.
Machine learning algorithms, particularly neural networks and support vector machines, have shown promise in predicting and correcting systematic errors in calorimetric measurements. These algorithms can be trained on large datasets to recognize and compensate for instrument-specific biases, environmental factors, and other sources of error that may affect calorimeter accuracy.
Bayesian inference methods have gained popularity in calorimetric data analysis due to their ability to incorporate prior knowledge and uncertainty into the analysis process. This approach allows for more robust estimation of thermodynamic parameters and provides a framework for quantifying the uncertainty associated with calorimetric measurements.
Time series analysis techniques, such as autoregressive integrated moving average (ARIMA) models, have been applied to calorimetric data to improve the detection and characterization of dynamic thermal events. These methods are particularly useful for studying the kinetics of biochemical reactions and identifying subtle changes in heat flow over time.
Chemometric approaches, including multiway analysis and curve resolution techniques, have been adapted for calorimetric data analysis to handle complex reaction mixtures and resolve overlapping thermal events. These methods enable researchers to deconvolute multiple simultaneous reactions and obtain more accurate thermodynamic and kinetic information.
The integration of data from multiple analytical techniques, such as spectroscopy and chromatography, with calorimetric data has led to the development of hybrid analysis methods. These approaches leverage complementary information to enhance the overall accuracy and reliability of biochemical reaction analysis.
As computational power continues to increase, real-time data analysis and feedback systems are being implemented in calorimetric instruments. These systems allow for on-the-fly adjustments to experimental conditions based on incoming data, further improving the accuracy and efficiency of biochemical reaction analysis.
 Unlock deeper insights with  Patsnap Eureka Quick Research — get a full tech report to explore trends and direct your research. Try now! 
 Generate Your Research Report Instantly with AI Agent 
 Supercharge your innovation with Patsnap Eureka AI Agent Platform! 







