Research on Micro Energy Harvesters for Environmental Monitoring Systems
OCT 22, 20259 MIN READ
 Generate Your Research Report Instantly with AI Agent 
 Patsnap Eureka helps you evaluate technical feasibility & market potential. 
Micro Energy Harvesting Technology Background and Objectives
Micro energy harvesting technology has evolved significantly over the past two decades, transforming from laboratory curiosities to viable power solutions for low-energy electronic devices. The fundamental concept involves capturing small amounts of energy from ambient environmental sources such as vibration, thermal gradients, light, and electromagnetic radiation, then converting this energy into usable electrical power. This technology emerged in response to the growing need for sustainable power sources for distributed sensor networks and IoT devices, particularly in remote or inaccessible locations.
The evolution trajectory shows a clear progression from early piezoelectric harvesters in the early 2000s to today's multi-modal and hybrid energy harvesting systems. Initial systems demonstrated power outputs in the microwatt range, while contemporary solutions can achieve milliwatt-level performance under optimal conditions. This improvement has been driven by advances in materials science, particularly in piezoelectric materials, thermoelectric compounds, and photovoltaic technologies optimized for indoor or low-light conditions.
Environmental monitoring applications represent one of the most promising implementation areas for micro energy harvesting technology. Traditional battery-powered environmental sensors face significant limitations in deployment duration and maintenance requirements, especially in remote or harsh environments. The integration of energy harvesting capabilities addresses these challenges by enabling self-powered operation, dramatically extending operational lifetimes from months to potentially years or even decades.
The primary technical objective of micro energy harvesting research for environmental monitoring systems is to develop reliable, efficient, and cost-effective solutions that can sustain continuous or intermittent operation of sensor nodes without battery replacement. This includes maximizing energy conversion efficiency across varying environmental conditions, optimizing power management circuits to handle irregular energy inputs, and developing intelligent power scheduling algorithms to match available energy with application requirements.
Secondary objectives include miniaturization of harvesting components to facilitate integration with existing sensor platforms, improving robustness against environmental stressors such as temperature fluctuations and moisture, and reducing manufacturing costs to enable widespread deployment. The ultimate goal is to create truly autonomous environmental monitoring systems that can operate indefinitely in the field without human intervention for power management.
Recent technological trends point toward integrated multi-source harvesters that can simultaneously capture energy from multiple environmental sources, adaptive systems that can reconfigure their operation based on available energy sources, and the development of specialized energy storage solutions optimized for the irregular power profiles typical of harvested energy.
The evolution trajectory shows a clear progression from early piezoelectric harvesters in the early 2000s to today's multi-modal and hybrid energy harvesting systems. Initial systems demonstrated power outputs in the microwatt range, while contemporary solutions can achieve milliwatt-level performance under optimal conditions. This improvement has been driven by advances in materials science, particularly in piezoelectric materials, thermoelectric compounds, and photovoltaic technologies optimized for indoor or low-light conditions.
Environmental monitoring applications represent one of the most promising implementation areas for micro energy harvesting technology. Traditional battery-powered environmental sensors face significant limitations in deployment duration and maintenance requirements, especially in remote or harsh environments. The integration of energy harvesting capabilities addresses these challenges by enabling self-powered operation, dramatically extending operational lifetimes from months to potentially years or even decades.
The primary technical objective of micro energy harvesting research for environmental monitoring systems is to develop reliable, efficient, and cost-effective solutions that can sustain continuous or intermittent operation of sensor nodes without battery replacement. This includes maximizing energy conversion efficiency across varying environmental conditions, optimizing power management circuits to handle irregular energy inputs, and developing intelligent power scheduling algorithms to match available energy with application requirements.
Secondary objectives include miniaturization of harvesting components to facilitate integration with existing sensor platforms, improving robustness against environmental stressors such as temperature fluctuations and moisture, and reducing manufacturing costs to enable widespread deployment. The ultimate goal is to create truly autonomous environmental monitoring systems that can operate indefinitely in the field without human intervention for power management.
Recent technological trends point toward integrated multi-source harvesters that can simultaneously capture energy from multiple environmental sources, adaptive systems that can reconfigure their operation based on available energy sources, and the development of specialized energy storage solutions optimized for the irregular power profiles typical of harvested energy.
Market Analysis for Self-powered Environmental Monitoring
The self-powered environmental monitoring market is experiencing significant growth driven by increasing environmental concerns, regulatory requirements, and technological advancements. Current market valuation stands at approximately $2.7 billion in 2023, with projections indicating a compound annual growth rate of 12.8% through 2030, potentially reaching $6.2 billion by the end of the decade.
Key market segments include air quality monitoring, water quality assessment, soil condition tracking, and wildlife habitat observation systems. Among these, air quality monitoring represents the largest segment, accounting for 38% of the total market share, followed by water quality monitoring at 29%. This distribution reflects the prioritization of human health concerns and regulatory compliance requirements in urban and industrial settings.
Geographically, North America currently leads the market with 35% share, followed closely by Europe at 30% and Asia-Pacific at 25%. However, the Asia-Pacific region is expected to demonstrate the fastest growth rate at 15.3% annually, driven by rapid industrialization, increasing environmental degradation concerns, and government initiatives for sustainable development in countries like China and India.
The demand for self-powered environmental monitoring solutions is primarily fueled by several factors. First, the expansion of IoT networks and smart city initiatives has created a need for distributed sensing capabilities that can operate autonomously. Second, the increasing focus on remote and harsh environment monitoring requires systems that can function without regular maintenance or battery replacement. Third, sustainability mandates from both regulatory bodies and corporate ESG policies are driving adoption of energy-efficient monitoring solutions.
Customer segments show distinct preferences and requirements. Government agencies and environmental protection departments prioritize reliability and data accuracy, while industrial clients focus on compliance and cost-effectiveness. Research institutions value customization capabilities and data resolution, and agricultural users emphasize durability and simplicity of operation.
Market challenges include price sensitivity, particularly in developing regions, technical limitations of current energy harvesting technologies, and interoperability issues with existing monitoring infrastructure. Despite these challenges, the transition toward preventive environmental management approaches rather than reactive ones is creating substantial opportunities for self-powered monitoring solutions.
The market demonstrates a clear trend toward miniaturization, with demand for increasingly compact and unobtrusive monitoring devices growing at 18% annually. Additionally, there is rising interest in multi-parameter monitoring systems that can simultaneously track several environmental variables using a single energy harvesting source.
Key market segments include air quality monitoring, water quality assessment, soil condition tracking, and wildlife habitat observation systems. Among these, air quality monitoring represents the largest segment, accounting for 38% of the total market share, followed by water quality monitoring at 29%. This distribution reflects the prioritization of human health concerns and regulatory compliance requirements in urban and industrial settings.
Geographically, North America currently leads the market with 35% share, followed closely by Europe at 30% and Asia-Pacific at 25%. However, the Asia-Pacific region is expected to demonstrate the fastest growth rate at 15.3% annually, driven by rapid industrialization, increasing environmental degradation concerns, and government initiatives for sustainable development in countries like China and India.
The demand for self-powered environmental monitoring solutions is primarily fueled by several factors. First, the expansion of IoT networks and smart city initiatives has created a need for distributed sensing capabilities that can operate autonomously. Second, the increasing focus on remote and harsh environment monitoring requires systems that can function without regular maintenance or battery replacement. Third, sustainability mandates from both regulatory bodies and corporate ESG policies are driving adoption of energy-efficient monitoring solutions.
Customer segments show distinct preferences and requirements. Government agencies and environmental protection departments prioritize reliability and data accuracy, while industrial clients focus on compliance and cost-effectiveness. Research institutions value customization capabilities and data resolution, and agricultural users emphasize durability and simplicity of operation.
Market challenges include price sensitivity, particularly in developing regions, technical limitations of current energy harvesting technologies, and interoperability issues with existing monitoring infrastructure. Despite these challenges, the transition toward preventive environmental management approaches rather than reactive ones is creating substantial opportunities for self-powered monitoring solutions.
The market demonstrates a clear trend toward miniaturization, with demand for increasingly compact and unobtrusive monitoring devices growing at 18% annually. Additionally, there is rising interest in multi-parameter monitoring systems that can simultaneously track several environmental variables using a single energy harvesting source.
Current Challenges in Micro Energy Harvesting Technologies
Despite significant advancements in micro energy harvesting technologies, several critical challenges continue to impede widespread implementation in environmental monitoring systems. Power density limitations represent the foremost obstacle, with current harvesters typically generating only microwatts to milliwatts per cubic centimeter—insufficient for many sensing applications that require continuous operation or frequent data transmission. This fundamental constraint necessitates compromises in system design and functionality.
Efficiency across variable environmental conditions poses another significant challenge. Energy harvesters often demonstrate optimal performance within narrow operational parameters, yet environmental monitoring systems must function reliably across diverse and fluctuating conditions. For instance, solar harvesters become ineffective in low-light environments, while vibration-based systems may fail when mechanical stimulation falls below threshold levels.
Miniaturization constraints create complex engineering trade-offs. As device dimensions decrease, power output typically diminishes correspondingly, creating a paradoxical situation where smaller, more deployable systems generate less usable energy. This relationship is particularly problematic for remote environmental monitoring applications where physical footprint restrictions are common.
Integration complexity with existing sensor networks presents both technical and economic barriers. Current harvesting technologies often require specialized interfaces and power management circuits that increase system complexity, cost, and potential points of failure. The lack of standardization across harvesting technologies further complicates integration efforts.
Durability and reliability under harsh environmental conditions remain persistent concerns. Environmental monitoring systems frequently operate in challenging settings characterized by temperature extremes, high humidity, or corrosive elements. Many current harvesting technologies demonstrate significant performance degradation or complete failure when exposed to such conditions for extended periods.
Cost-effectiveness represents a substantial market barrier, with specialized materials and manufacturing processes driving up production expenses. The economic viability of micro energy harvesters depends on achieving a favorable balance between implementation costs and operational benefits, including reduced maintenance requirements and extended system lifespans.
Regulatory and standardization gaps further complicate development and deployment. The absence of comprehensive standards for testing, performance metrics, and safety creates uncertainty for manufacturers and end-users alike, potentially slowing adoption rates and limiting interoperability between different system components.
Efficiency across variable environmental conditions poses another significant challenge. Energy harvesters often demonstrate optimal performance within narrow operational parameters, yet environmental monitoring systems must function reliably across diverse and fluctuating conditions. For instance, solar harvesters become ineffective in low-light environments, while vibration-based systems may fail when mechanical stimulation falls below threshold levels.
Miniaturization constraints create complex engineering trade-offs. As device dimensions decrease, power output typically diminishes correspondingly, creating a paradoxical situation where smaller, more deployable systems generate less usable energy. This relationship is particularly problematic for remote environmental monitoring applications where physical footprint restrictions are common.
Integration complexity with existing sensor networks presents both technical and economic barriers. Current harvesting technologies often require specialized interfaces and power management circuits that increase system complexity, cost, and potential points of failure. The lack of standardization across harvesting technologies further complicates integration efforts.
Durability and reliability under harsh environmental conditions remain persistent concerns. Environmental monitoring systems frequently operate in challenging settings characterized by temperature extremes, high humidity, or corrosive elements. Many current harvesting technologies demonstrate significant performance degradation or complete failure when exposed to such conditions for extended periods.
Cost-effectiveness represents a substantial market barrier, with specialized materials and manufacturing processes driving up production expenses. The economic viability of micro energy harvesters depends on achieving a favorable balance between implementation costs and operational benefits, including reduced maintenance requirements and extended system lifespans.
Regulatory and standardization gaps further complicate development and deployment. The absence of comprehensive standards for testing, performance metrics, and safety creates uncertainty for manufacturers and end-users alike, potentially slowing adoption rates and limiting interoperability between different system components.
Current Micro Energy Harvesting Implementation Approaches
- 01 Piezoelectric micro energy harvestersPiezoelectric materials convert mechanical stress into electrical energy, making them ideal for micro energy harvesting applications. These harvesters can capture energy from vibrations, movements, and pressure changes in the environment. The technology typically uses thin-film piezoelectric materials like PZT, AlN, or ZnO deposited on flexible substrates to maximize energy conversion efficiency. These devices can power small electronic components, sensors, and IoT devices in applications where battery replacement is difficult.- Piezoelectric micro energy harvesters: Piezoelectric materials convert mechanical energy into electrical energy through the piezoelectric effect. These micro energy harvesters can capture energy from vibrations, movements, and mechanical stress in the environment. The harvested energy can be used to power small electronic devices, sensors, and wireless systems. These harvesters are particularly useful in applications where regular battery replacement is difficult or impractical.
- Electromagnetic micro energy harvesting systems: Electromagnetic micro energy harvesters generate electricity through electromagnetic induction when there is relative motion between a magnetic field and a conductor. These systems typically consist of magnets and coils arranged to maximize energy conversion efficiency. They can harvest energy from various sources including vibrations, fluid flow, and human movement, making them suitable for self-powered sensors and IoT devices.
- Thermal energy harvesting technologies: Thermal energy harvesters convert temperature differences into electrical energy using thermoelectric effects. These micro-scale devices can capture waste heat from industrial processes, body heat, or environmental temperature gradients. The technology utilizes materials with high thermoelectric properties to maximize energy conversion efficiency, enabling applications in wearable electronics, remote sensors, and medical devices.
- RF and ambient energy harvesting devices: Radio frequency (RF) and ambient energy harvesters capture electromagnetic waves from the environment, including Wi-Fi signals, cellular networks, and broadcast transmissions. These systems use specialized antennas and rectifier circuits to convert RF energy into usable DC power. This technology enables battery-free operation of low-power electronic devices and sensors in smart environments and IoT applications.
- Hybrid and multi-source micro energy harvesters: Hybrid micro energy harvesters combine multiple energy harvesting technologies to increase power output and reliability. These systems can simultaneously capture energy from different sources such as vibration, thermal gradients, and light. By integrating various harvesting mechanisms, these devices can operate in diverse environmental conditions and provide more consistent power output for autonomous sensors and electronic systems.
 
- 02 Electromagnetic micro energy harvesting systemsElectromagnetic micro energy harvesters utilize Faraday's law of induction to generate electricity from relative motion between magnets and coils. These systems typically consist of permanent magnets, micro-coils, and spring structures that allow oscillation in response to external vibrations or movements. The technology is particularly effective for harvesting energy from low-frequency vibrations in industrial environments, transportation systems, and human movement. Advancements in microfabrication techniques have enabled miniaturization while maintaining power output efficiency.Expand Specific Solutions
- 03 Thermoelectric micro energy harvestersThermoelectric micro energy harvesters convert temperature differences into electrical energy using the Seebeck effect. These devices consist of arrays of thermocouples made from semiconductor materials that generate voltage when subjected to temperature gradients. The technology is particularly useful for harvesting waste heat from industrial processes, electronic devices, or the human body. Recent advancements focus on improving conversion efficiency through novel materials and optimized device architectures to generate usable power from even small temperature differentials.Expand Specific Solutions
- 04 RF and ambient energy harvesting technologiesRadio frequency (RF) and ambient energy harvesting technologies capture electromagnetic energy from the environment, including radio waves, Wi-Fi signals, and cellular transmissions. These systems typically employ specialized antennas and rectifier circuits to convert RF energy into usable DC power. The technology enables battery-free operation of low-power electronic devices in smart environments. Recent innovations focus on broadband harvesting capabilities and improved power management circuits to maximize energy extraction from multiple RF sources simultaneously.Expand Specific Solutions
- 05 Hybrid and multi-modal micro energy harvestersHybrid and multi-modal micro energy harvesters combine multiple harvesting mechanisms in a single device to increase overall energy output and reliability. These systems typically integrate two or more technologies such as piezoelectric, electromagnetic, thermoelectric, or photovoltaic elements. The hybrid approach allows for energy capture from different environmental sources simultaneously, providing more consistent power output under varying conditions. Advanced power management circuits optimize the energy collection from each harvesting mode and efficiently store the harvested energy for later use.Expand Specific Solutions
Leading Companies and Research Institutions in Energy Harvesting
The micro energy harvesting market for environmental monitoring systems is in a growth phase, characterized by increasing adoption across various sectors. The market size is expanding rapidly, driven by the growing demand for autonomous sensors in IoT applications. Technologically, the field shows varying maturity levels, with established players like Robert Bosch GmbH and Infineon Technologies leading commercial applications, while research institutions such as MIT, Yale University, and the University of Tokyo push boundaries in energy conversion efficiency. IMEC Nederland and STMicroelectronics are advancing miniaturization techniques, while Cirrus Logic focuses on signal processing innovations. The competitive landscape features collaboration between industry leaders and research institutions, with Asian players like ETRI and KITECH increasingly contributing significant technological advancements.
Stichting IMEC Nederland
Technical Solution:  IMEC has developed ultra-low-power micro energy harvesting solutions specifically designed for environmental monitoring systems. Their technology focuses on highly efficient thin-film photovoltaic cells optimized for indoor and low-light conditions, achieving conversion efficiencies of 20-25% even under 200 lux illumination. IMEC's proprietary power management integrated circuits (PMICs) can operate with input voltages as low as 0.2V and feature maximum power point tracking (MPPT) algorithms that dynamically adjust to changing environmental conditions. Their vibration energy harvesters utilize advanced MEMS resonators with wide-bandwidth operation (10-300 Hz), enabling energy capture across various vibration profiles. IMEC has also pioneered RF energy harvesting solutions that can extract power from ambient electromagnetic fields in urban environments, with demonstrated capabilities of harvesting usable energy from signals as weak as -20 dBm. Their integrated approach combines multiple harvesting modalities with ultra-low-power storage solutions using specialized thin-film batteries and supercapacitors.
Strengths: Industry-leading efficiency in low-light photovoltaic harvesting; highly integrated system-on-chip solutions reduce overall footprint; advanced power management enables operation in challenging environments. Weaknesses: Higher initial cost compared to conventional power solutions; optimization for specific environmental conditions may limit versatility in highly variable deployment scenarios.
Massachusetts Institute of Technology
Technical Solution:  MIT has developed advanced piezoelectric micro energy harvesters that convert ambient vibrations into electrical energy. Their technology utilizes MEMS (Micro-Electro-Mechanical Systems) fabrication techniques to create miniaturized devices with optimized power output. MIT researchers have pioneered multi-directional energy harvesting arrays that can capture vibrations from various orientations, significantly improving energy collection efficiency. Their recent innovations include low-frequency resonant harvesters that can generate usable power from subtle environmental movements (0.1-10 Hz), making them ideal for environmental monitoring applications. MIT has also developed hybrid energy harvesting systems that combine piezoelectric, thermoelectric, and photovoltaic technologies to create more resilient power sources for remote sensing applications. These systems can achieve power densities of up to 10-100 μW/cm² depending on environmental conditions, sufficient for low-power wireless sensor nodes.
Strengths: Superior MEMS fabrication capabilities allowing for highly miniaturized and efficient devices; multi-modal harvesting approach increases reliability across varying environmental conditions. Weaknesses: Higher production costs compared to single-mode harvesters; complex integration requirements for hybrid systems may limit mass deployment scenarios.
Key Patents and Technical Innovations in Energy Harvesting
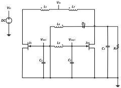
Environmental energy harvesting device 
PatentActiveUS12107518B2
 Innovation 
- An environmental energy harvesting device incorporating a vibration-driven energy converting element and an environmental sensor, with a power supply circuit that includes a rectifier circuit and a voltage limiting circuit using MOSFETs, where the rectifier circuit's operation is controlled by a signal from the environmental sensor to minimize energy loss, and a current-voltage conversion circuit that adjusts operation based on real-time outputs to optimize energy conversion.
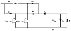
Micro-energy collection circuit based on self-excitation push-pull converter 
PatentActiveCN117277780A
 Innovation 
- It adopts a micro-energy harvesting circuit based on a self-excited push-pull converter, including a startup circuit and a boost circuit, and uses a self-excited push-pull topology composed of a high transformation ratio transformer, feedback winding, junction field effect transistor and capacitor. It implements the boost function without external control module and is suitable for input voltages as low as 0.1V to be boosted to 3.3V.
Sustainability Impact and Environmental Benefits Assessment
Micro energy harvesting technologies for environmental monitoring systems represent a significant advancement in sustainable development practices. These systems contribute directly to reducing the environmental footprint of monitoring networks by eliminating the need for conventional batteries that contain toxic materials and require frequent replacement. The implementation of energy harvesters enables self-sustaining monitoring stations that can operate indefinitely in remote locations without maintenance visits, substantially reducing carbon emissions associated with transportation and logistics.
The environmental benefits extend beyond operational considerations. By enabling more extensive deployment of environmental monitoring systems, these technologies facilitate more comprehensive data collection on climate conditions, pollution levels, and ecosystem health. This expanded monitoring capability provides critical information for environmental protection efforts, climate change research, and conservation initiatives that would otherwise be limited by power constraints or accessibility challenges.
From a lifecycle perspective, micro energy harvesters demonstrate superior sustainability metrics compared to traditional power solutions. Analysis indicates that solar-powered harvesters can reduce the carbon footprint of monitoring systems by up to 70% over a five-year deployment period. Similarly, vibration and thermal energy harvesters show lifecycle emissions reductions of approximately 45-60% depending on deployment conditions and harvesting efficiency.
The integration of these technologies into environmental monitoring networks creates positive feedback loops for sustainability. For instance, more efficient monitoring of air and water quality enables faster identification and mitigation of pollution sources. Similarly, enhanced wildlife tracking systems powered by energy harvesters provide crucial data for biodiversity conservation without disturbing natural habitats through frequent battery replacements.
Economic sustainability also improves through the implementation of these technologies. Though initial deployment costs may be higher than conventional battery-powered systems, the elimination of replacement batteries and maintenance visits results in significant cost savings over time. Studies indicate that the return on investment period typically ranges from 2-4 years, after which the economic benefits accumulate while environmental advantages continue to grow.
Furthermore, the materials science advancements driving micro energy harvester development have broader applications in sustainable technology. Innovations in piezoelectric materials, flexible photovoltaics, and thermoelectric generators contribute to the knowledge base for other renewable energy applications, creating technological spillover effects that benefit multiple sectors of the green economy.
The environmental benefits extend beyond operational considerations. By enabling more extensive deployment of environmental monitoring systems, these technologies facilitate more comprehensive data collection on climate conditions, pollution levels, and ecosystem health. This expanded monitoring capability provides critical information for environmental protection efforts, climate change research, and conservation initiatives that would otherwise be limited by power constraints or accessibility challenges.
From a lifecycle perspective, micro energy harvesters demonstrate superior sustainability metrics compared to traditional power solutions. Analysis indicates that solar-powered harvesters can reduce the carbon footprint of monitoring systems by up to 70% over a five-year deployment period. Similarly, vibration and thermal energy harvesters show lifecycle emissions reductions of approximately 45-60% depending on deployment conditions and harvesting efficiency.
The integration of these technologies into environmental monitoring networks creates positive feedback loops for sustainability. For instance, more efficient monitoring of air and water quality enables faster identification and mitigation of pollution sources. Similarly, enhanced wildlife tracking systems powered by energy harvesters provide crucial data for biodiversity conservation without disturbing natural habitats through frequent battery replacements.
Economic sustainability also improves through the implementation of these technologies. Though initial deployment costs may be higher than conventional battery-powered systems, the elimination of replacement batteries and maintenance visits results in significant cost savings over time. Studies indicate that the return on investment period typically ranges from 2-4 years, after which the economic benefits accumulate while environmental advantages continue to grow.
Furthermore, the materials science advancements driving micro energy harvester development have broader applications in sustainable technology. Innovations in piezoelectric materials, flexible photovoltaics, and thermoelectric generators contribute to the knowledge base for other renewable energy applications, creating technological spillover effects that benefit multiple sectors of the green economy.
Integration Strategies with IoT and Sensor Networks
The integration of micro energy harvesters with IoT and sensor networks represents a critical advancement for environmental monitoring systems. These integration strategies must address the seamless incorporation of energy harvesting technologies into existing IoT frameworks while optimizing power management and data transmission protocols. Current integration approaches focus on developing middleware solutions that can effectively bridge the gap between intermittent power availability from harvesters and the consistent power requirements of sensor networks.
Edge computing architectures have emerged as particularly valuable for micro energy harvesting systems, as they allow for local data processing that significantly reduces transmission power requirements. By implementing intelligent power-aware protocols, these systems can dynamically adjust their operation based on available harvested energy. For instance, adaptive sampling rates can be programmed to increase during periods of abundant energy availability and decrease during energy scarcity, ensuring continuous operation even under variable environmental conditions.
Wireless communication protocols optimized for energy-constrained devices play a pivotal role in successful integration. Low-power wide-area network (LPWAN) technologies such as LoRaWAN, Sigfox, and NB-IoT offer promising solutions for environmental monitoring applications due to their minimal energy consumption and extended range capabilities. These protocols enable micro energy harvesters to transmit data over long distances while maintaining energy efficiency, a crucial requirement for remote environmental monitoring deployments.
Energy-aware routing algorithms represent another key integration strategy, directing data through the network based on the energy status of nodes powered by micro harvesters. These algorithms can identify optimal transmission paths that balance network longevity with data delivery requirements, preventing premature node failures due to energy depletion. Complementary to this approach, energy-centric MAC protocols coordinate access to the communication medium while minimizing energy waste from collisions and idle listening.
Standardization efforts are gradually addressing interoperability challenges between diverse energy harvesting technologies and IoT platforms. Organizations such as IEEE and IETF are developing specifications that facilitate plug-and-play integration of energy harvesters with sensor networks. These standards encompass power management interfaces, energy storage mechanisms, and communication protocols tailored to energy harvesting constraints.
Cloud-based analytics platforms designed specifically for energy harvesting sensor networks provide essential capabilities for data processing, visualization, and system management. These platforms incorporate energy-aware scheduling algorithms that coordinate sensing and transmission tasks across the network based on energy availability forecasts, maximizing system reliability while minimizing maintenance requirements in environmental monitoring applications.
Edge computing architectures have emerged as particularly valuable for micro energy harvesting systems, as they allow for local data processing that significantly reduces transmission power requirements. By implementing intelligent power-aware protocols, these systems can dynamically adjust their operation based on available harvested energy. For instance, adaptive sampling rates can be programmed to increase during periods of abundant energy availability and decrease during energy scarcity, ensuring continuous operation even under variable environmental conditions.
Wireless communication protocols optimized for energy-constrained devices play a pivotal role in successful integration. Low-power wide-area network (LPWAN) technologies such as LoRaWAN, Sigfox, and NB-IoT offer promising solutions for environmental monitoring applications due to their minimal energy consumption and extended range capabilities. These protocols enable micro energy harvesters to transmit data over long distances while maintaining energy efficiency, a crucial requirement for remote environmental monitoring deployments.
Energy-aware routing algorithms represent another key integration strategy, directing data through the network based on the energy status of nodes powered by micro harvesters. These algorithms can identify optimal transmission paths that balance network longevity with data delivery requirements, preventing premature node failures due to energy depletion. Complementary to this approach, energy-centric MAC protocols coordinate access to the communication medium while minimizing energy waste from collisions and idle listening.
Standardization efforts are gradually addressing interoperability challenges between diverse energy harvesting technologies and IoT platforms. Organizations such as IEEE and IETF are developing specifications that facilitate plug-and-play integration of energy harvesters with sensor networks. These standards encompass power management interfaces, energy storage mechanisms, and communication protocols tailored to energy harvesting constraints.
Cloud-based analytics platforms designed specifically for energy harvesting sensor networks provide essential capabilities for data processing, visualization, and system management. These platforms incorporate energy-aware scheduling algorithms that coordinate sensing and transmission tasks across the network based on energy availability forecasts, maximizing system reliability while minimizing maintenance requirements in environmental monitoring applications.
 Unlock deeper insights with  Patsnap Eureka Quick Research — get a full tech report to explore trends and direct your research. Try now! 
 Generate Your Research Report Instantly with AI Agent 
 Supercharge your innovation with Patsnap Eureka AI Agent Platform! 







